公布日:2023.10.24
申請日:2022.04.06
分類號:C02F9/00(2023.01)I;C01B17/027(2006.01)I;C02F101/10(2006.01)N;C02F1/00(2023.01)N
摘要
本發明提供了一種用于IGCC含硫廢水排放的系統,包括硫磺成漿槽、熔硫釜、含硫廢水罐、污水處理池,在所述熔硫釜與所述含硫廢水罐之間設置沉降槽,在所述含硫廢水罐與所述污水處理池之間設置排渣過濾器,在所述熔硫釜中產生的含硫廢水經初步冷卻后與沉降槽連通,經沉降作用后的含硫廢水經過第二排放泵加壓后泵送至排渣過濾器過濾,將過濾后的液體排放至污水處理池。本發明所述的用于IGCC含硫廢水排放的系統,結構合理,處理工藝簡單,使得經過優化排放系統處理熔硫釜產生的含硫廢水,可以有效地減少熔硫釜的堵塞情況,使之能夠長時間穩定運行,維持脫硫工藝系統的正常生產,并且降低了環保風險。

權利要求書
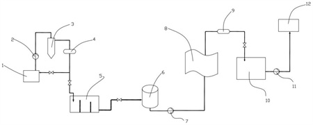
1.一種用于IGCC含硫廢水排放的系統,其特征在于,包括硫磺成漿槽(1)、熔硫釜(3)、含硫廢水罐(6)、污水處理池(10),在所述熔硫釜(3)與所述含硫廢水罐(6)之間設置沉降槽(5),在所述含硫廢水罐(6)與所述污水處理池(10)之間設置排渣過濾器(8),所述硫磺成漿槽(1)中的硫磺漿液經過第一排放泵(2)加壓后泵送至熔硫釜(3)熔融精制,在所述熔硫釜(3)中產生的含硫廢水經初步冷卻后與沉降槽(5)連通,經沉降作用后的含硫廢水經過第二排放泵(7)加壓后泵送至排渣過濾器(8)過濾,將過濾后的液體排放至污水處理池(10)。
2.根據權利要求1所述的用于IGCC含硫廢水排放的系統,其特征在于,所述沉降槽(5)為多級溢流沉降裝置。
3.根據權利要求2所述的用于IGCC含硫廢水排放的系統,其特征在于,所述沉降槽(5)包括槽體(501),在所述槽體(501)內設置第一溢流板(502)和第二溢流板(503),所述第一溢流板(502)、所述第二溢流板(503)將所述槽體(501)分為三個分槽,分別為第一分槽(504)、第二分槽(505)、第三分槽(506),所述第一分槽(504)通過聯通管線與熔硫釜(3)聯通,其中,所述第一溢流板(502)的高度高于所述第二溢流板(503)的高度,所述第一分槽(504)的體積大于所述第二分槽(505)的體積,所述第一分槽(504)的體積大于所述第三分槽(506)的體積。
4.根據權利要求3所述的用于IGCC含硫廢水排放的系統,其特征在于,在所述沉降槽(5)的底部設置通氣裝置。
5.根據權利要求1~4任意一項所述的用于IGCC含硫廢水排放的系統,其特征在于,所述排渣過濾器(8)為袋式過濾器,在排渣過濾器(8)內部設置能夠過濾硫磺顆粒的過濾裝置,在所述排渣過濾器(8)的底部設置底部排放閥門(18),所述底部排放閥門(18)與硫磺成漿槽(1)連通,在所述排渣過濾器(8)上設置進氣裝置(13),所述進氣裝置(13)能夠向排渣過濾器(8)內部的過濾裝置吹氣,所述進氣裝置(13)吹氣的方向與含硫廢水在排渣過濾器(8)內部的流動方向相反。
6.根據權利要求5所述的用于IGCC含硫廢水排放的系統,其特征在于,在所述排渣過濾器(8)與出口閥門(19)之間設置若干個連通支路(15),在每個所述連通支路(15)上設置控制閥門(16),所述進氣裝置(13)通過通氣閥門(14)與所述連通支路(15)連通。
7.根據權利要求6所述的用于IGCC含硫廢水排放的系統,其特征在于,多個所述連通支路(15)在所述排渣過濾器(8)上自上而下布置。
8.根據權利要求7所述的用于IGCC含硫廢水排放的系統,其特征在于,所述排渣過濾器(8)的進出口管線壓差大于預設壓差AMPa或者排渣過濾器(8)運行時長達到Bmin時,進氣裝置(13)啟動工作,其中,A、B為經驗閾值。
9.根據權利要求1或8所述的用于IGCC含硫廢水排放的系統,其特征在于,所述第一排放泵(2)為硫磺泡沫泵。
10.根據權利要求9所述的用于IGCC含硫廢水排放的系統,其特征在于,在所述熔硫釜(3)與所述沉降槽(5)之間設置第一換熱器(4),所述第一換熱器(4)用于對所述熔硫釜(3)排放的含硫廢水進行降溫;在所述排渣過濾器(8)與所述污水處理池(10)之間設置第二換熱器(9),所述第二換熱器(9)用于對所述排渣過濾器(8)過濾后的含硫廢水進行降溫。
發明內容
有鑒于此,本發明旨在提出一種用于IGCC含硫廢水排放的系統,優化含硫廢水的排放途徑,可以有效地減少熔硫釜的堵塞情況,持續維持脫硫工藝系統的正常生產。
為達到上述目的,本發明的技術方案是這樣實現的:
一種用于IGCC含硫廢水排放的系統,包括硫磺成漿槽、熔硫釜、含硫廢水罐、污水處理池,在所述熔硫釜與所述含硫廢水罐之間設置沉降槽,在所述含硫廢水罐與所述污水處理池之間設置排渣過濾器,所述硫磺成漿槽中的硫磺漿液經過第一排放泵加壓后泵送至熔硫釜熔融精制,在所述熔硫釜中產生的含硫廢水經初步冷卻后與沉降槽連通,經沉降作用后的含硫廢水經過第二排放泵加壓后泵送至排渣過濾器過濾,將過濾后的液體排放至污水處理池。
進一步的,所述沉降槽為多級溢流沉降裝置。
進一步的,所述沉降槽包括槽體,在所述槽體內設置第一溢流板和第二溢流板,所述第一溢流板、所述第二溢流板將所述槽體分為三個分槽,分別為第一分槽、第二分槽、第三分槽,所述第一分槽通過聯通管線與熔硫釜聯通,其中,所述第一溢流板的高度高于所述第二溢流板的高度,所述第一分槽的體積大于所述第二分槽的體積,所述第一分槽的體積大于所述第三分槽的體積。
進一步的,在所述沉降槽的底部設置通氣裝置。
進一步的,所述排渣過濾器為袋式過濾器,在排渣過濾器內部設置能夠過濾硫磺顆粒的過濾裝置,在所述排渣過濾器的底部設置底部排放閥門,所述底部排放閥門與硫磺成漿槽連通,在所述排渣過濾器上設置進氣裝置,所述進氣裝置能夠向排渣過濾器內部的過濾裝置吹氣,所述進氣裝置吹氣的方向與含硫廢水在排渣過濾器內部的流動方向相反。
進一步的,在所述排渣過濾器與出口閥門之間設置若干個連通支路,在每個所述連通支路上設置控制閥門,所述進氣裝置通過通氣閥門與所述連通支路連通。
進一步的,多個所述連通支路在所述排渣過濾器上自上而下布置。
進一步的,所述排渣過濾器的進出口管線壓差大于預設壓差AMPa或者排渣過濾器運行時長達到Bmin時,進氣裝置啟動工作,其中,A、B為經驗閾值。
進一步的,所述第一排放泵為硫磺泡沫泵。
進一步的,在所述熔硫釜與所述沉降槽之間設置第一換熱器,所述第一換熱器用于對所述熔硫釜排放的含硫廢水進行降溫;在所述排渣過濾器與所述污水處理池之間設置第二換熱器,所述第二換熱器用于對所述排渣過濾器過濾后的含硫廢水進行降溫。
相對于現有技術,本發明所述的用于IGCC含硫廢水排放的系統具有以下優勢:
(1)本發明所述的用于IGCC含硫廢水排放的系統,結構合理,處理工藝簡單,使得經過優化排放系統處理熔硫釜產生的含硫廢水,可以有效地減少熔硫釜的堵塞情況,使之能夠長時間穩定運行,維持脫硫工藝系統的正常生產,并且降低了環保風險。
(2)本發明所述的用于IGCC含硫廢水排放的系統,通過在IGCC含硫廢水排放的系統中增加沉降槽和排渣過濾器,大幅減少熔硫釜中的含硫廢水的含固物,合理且環保地排放含硫廢水,保證硫磺精制系統穩定運行。
(3)本發明所述的用于IGCC含硫廢水排放的系統,通過設置溢流三級沉降的沉降槽,實現含硫廢水在初步沉降時去除較多的固含量雜質,保證后續工作持續、可靠。
(4)本發明所述的用于IGCC含硫廢水排放的系統,通過對排渣過濾器的結構進行優化,使得排渣過濾器具有過濾硫磺顆粒及自動反吹功能,從而實現排渣過濾器的自清潔功能,結構巧妙,使用方便,成本較低,除雜可靠。
(發明人:劉陽;牛建偉;賈東升;王高峰;孟凱;高兵兵;信蕾;李秉宸;王磊;任煜;李洋;王瑞伯;宋尚蔚;吳培源;甘臘培;范旭;祁海鵬;艾云濤;王相平;李志強;陶繼業;許冬亮;周廣利;宋蕙吉)






