1 引言
目前水體富營養化已成為廣受關注的環境問題.水體富營養化主要是由氮磷濃度超標所引起的.針對這一問題,要求污水處理廠的功能逐漸從單一去除有機物為目的轉變為既要去除有機物又要脫氮除磷.因此,在不改變工藝基本流程的情況下,通過提高污水處理設施中微生物的富集程度來提高生活污水中污染物的去除率是在當前條件下最行之有效的方法之一.
反硝化除磷是一種新型高效低能耗的生物脫氮除磷技術,其利用反硝化聚磷微生物(DNPAOs)在缺氧環境下以硝酸鹽作為最終電子受體,以 PHB 作為電子供體,通過“一碳兩用”途徑來實現同步反硝化和過量吸磷.反硝化除磷緩解了反硝化過程和生物除磷過程對有機碳源需求的矛盾,以及硝化菌和聚磷菌(phosphate accumulating organisms,PAOs)所需最佳污泥齡迥異的矛盾,因此被視為一種可持續的污水處理技術.反硝化除磷與傳統生物除磷技術相比,可節省能源和資源,也正是這個原因,上述一系列工藝被譽為適合可持續發展的綠色除磷脫氮工藝.
A2/O工藝作為當今最常用的生物脫氮除磷工藝,已廣泛應用于國內外大型污水處理廠,但是A2/O工藝的缺陷在于硝化菌、反硝化菌和聚磷菌在有機負荷、泥齡以及碳源需求上存在著矛盾和競爭,很難在單一系統中同時獲得氮、磷的高效去除.陳永志等研究發現內循環對A2/O系統的反硝化除磷有影響.
試驗結合醛化纖維式組合填料的優勢及對填料應用于生活污水脫氮除磷研究極少的現狀,提出了在A2/O工藝的厭氧池、缺氧池和好氧池中添加醛化纖維式組合填料的設想,將傳統活性污泥法與生物膜法相結合組成一套脫氮除磷的新系統.添加生物填料于好氧段可使池內的硝化細菌能夠附著在填料上從而增加了污泥齡,提高硝化效率;縮短好氧段的停留時間,而將更長的時間用于厭氧段和缺氧段的釋磷和吸磷作用,提高了除磷效率.于缺氧段可在載體環境下提高回流比,使反硝化聚磷菌富集,強化反硝化除磷現象,無需外加碳源,即可完成“超量”吸磷過程,適合低碳源污水的生化處理,使該系統能穩定運行并更好的進行脫氮除磷.
試驗采用醛化纖維作為A2/O工藝的填料應用于生活污水的處理中,與該試驗前期啟動完成的傳統A2/O工藝在相同條件下進行對比試驗研究,以及對該復合式工藝在不同硝化液回流比系統下富集菌群來提高系統反硝化除磷能力進行了分析和探討,以期為今后A2/O工藝的改進和發展提供新的思路和方向.
2 材料與方法
2.1 試驗裝置
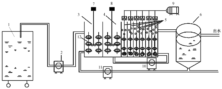
試驗裝置如圖 1所示.裝置由有機玻璃制成,由厭氧池、缺氧池、好氧池和二沉池組成.反應器總體積為52.16 L,通過隔板分為8個格室,其中第1格室為厭氧區,第2格室為缺氧區,后6格室為好氧區,三者體積比為1:1:2.隔板中間有小孔,使得泥水混合物從反應器始端到末端形成有效的推流.二沉池采用豎流式,體積為26.18 L.試驗進水、回流污泥和硝化液回流流量均采用蠕動泵控制.厭氧區和缺氧區采用攪拌槳輕微攪拌使泥水充分混合.好氧區通過固定在格室底端的曝氣頭進行底部曝氣,使曝氣更加充分和均勻.曝氣量通過氣體流量計進行控制,使得好氧區末端的DO在2.0~3.0 mg·L- 1之間.反應器中混合液溫度通過加熱裝置控制在21~22 ℃.3個區域內均勻地布置著醛化纖維式組合填料,體積填充率為30%.

圖 1 A2/O工藝流程 (1.進水箱;2.蠕動泵;3.厭氧區;4.缺氧區;5.好氧區;6.二沉池;7.攪拌器;8.攪拌器;9.鼓風機;10混合液回流;11.污泥回流;12.填料)
2.2 試驗條件及接種污泥
試驗運行中維持不變的條件如下:HRT為8 h,硝化液回流比為150%,污泥回流比為80%,污泥停留時間SRT通過排泥維持在15 d左右.為了使反應器較快的啟動,試驗采用了與A2/O工藝類似的A/O工藝的污泥作為種泥,其取自哈爾濱市文昌污水處理廠.
2.3 試驗水質及分析方法
試驗進水為模擬生活污水,通過控制不同的葡萄糖投加量達到不同 COD 值,投加 NaHCO3來控制進水的 pH.其他成分為:NH4Cl,KH2PO4,MgSO4·7H2O,CaCl2 ·2H2O.
水質指標隨不同時間段的變化出現一定的波動,試驗期間水質平均指標如表 1所示.
表 1 試驗用水水質

COD:COD-571型快速測定儀;TN:堿性過硫酸鉀消解紫外分光光度法;NH+4-N:納氏試劑光度法;NOX-N:離子色譜法;TP:鉬氨酸光度法;MLSS:濾紙稱重法;pH值和DO:WTW340i在線監測儀;PHB:氣相色譜法.
2.4 試驗用填料及填料掛膜
醛化纖維式組合填料形狀如圖 2所示.醛化纖維式組合填料結構是將傳統的塑料圓片壓扣改成雙圈大塑料環,將醛化纖維壓在環的環圈上,使纖維束均勻分布;內圈是雪花狀塑料枝條,既能掛膜,又能有效切割氣泡,提高氧的轉移速率和利用率.其性能參數如表 2所示:

圖 2 醛化纖維式組合填料形狀
表 2 醛化纖維式組合填料性能參數

掛膜培養采用連續進水、連續排水的方式,掛膜第3 d,觀察醛化纖維表面有一層薄薄的生物膜,其表面有一定的粘性.第9 d,醛化纖維表面膜附著面積明顯增加,顏色加深.此時,對填料上的微生物進行鏡檢,發現了大量輪蟲、線蟲、鐘蟲等后生動物,這些都標志著生物膜的逐漸成熟.
3 試驗結果與討論
3.1 COD去除的對比
生物膜逐漸成熟后,開始進行反應池內各指標的測定,控制一定的工藝參數,保持和傳統A2/O相同條件下進行對比.傳統A2/O工藝與填料型A2/O工藝對生活污水COD去除效果隨時間變化的對比如圖 3所示.

圖 3 傳統A2/O工藝與填料型A2/O工藝對COD去除效果隨時間變化
通過圖 3a與圖 3b的比較可以發現,傳統A2/O反應器穩定出水是在第10 d,填料型A2/O反應器穩定出水是在第16 d,填料型A2/O反應器進入穩定時間較長,這表明復合反應器處于適應調整階段,掛膜不穩定.但在反應器運行過程中填料型A2/O反應器的出水COD值始終低于傳統A2/O反應器,在反應器運行初期差異顯著.在第30 d,傳統A2/O出水水質維持在50 mg·L-1左右,達不到城市生活污水處理廠污染物一級A排放標準,而填料型A2/O反應器出水維持在40 mg·L-1以下,滿足城鎮污水處理廠污染物一級A排放標準.
填料型A2/O反應器COD去除率高于傳統A2/O反應器,這可能是因為填料上存在生物膜,微生物活性不斷提高,且微生物在填料上得到了富集.此時測量膜厚約0.5~1.5 mm,MLSS穩定為4000 mg·L-1.另外,從圖 3b中可以看出,在第24 d的時候,進水COD突然抬高,但是 COD的去除率并沒有太大的變化,這表明此時復合反應器對有機物已經有了較好的抗沖擊負荷能力.
3.2 氨氮去除的對比
傳統A2/O工藝與填料型A2/O工藝對生活污水氨氮去除效果隨時間變化的對比如圖 4所示.

圖 4 傳統A2/O工藝與填料型A2/O工藝對氨氮去除效果隨時間變化
通過圖 4a與圖 4b的比較可以發現,傳統A2/O反應器進入穩定時間也短于填料型A2/O反應器,且填料型A2/O反應器氨氮和COD的去除率都呈現先下降后再上升的趨勢,兩個指標的下降是因為填料被污泥包裹污泥流失所致,而兩個指標的上升則因填料上生物膜的增殖所致,這樣就完成了活性污泥法向膜法硝化的轉化過程.傳統A2/O反應器在第16 d穩定出水,出水氨氮濃度高于6 mg·L-1,而填料型A2/O反應器在運行前期氨氮去除率波動,表明填料型A2/O反應器的掛膜初期階段不穩定,反應器運行到第22 d穩定出水,出水氨氮濃度在4 mg·L-1以下,去除率達到90%以上.這表明填料上能夠增加池中生物量,富集硝化菌,顯著提高氨氮的去除效果.填料型A2/O反應器COD和氨氮去除率均高于傳統A2/O反應器,當醛化纖維表面的生物膜形成后MLSS穩定為4000 mg·L-1,傳統A2/O 反應器MLSS為2100 mg·L-1,反應器富集微生物總量要多于傳統A2/O 反應器,可以去除更多的污染物.
3.3 填料型A2/O反應器缺氧池相應水質變化
通過圖 5可以得出,在填料型A2/O反應器啟動初期,磷酸鹽的去除率較低,但對應的硝酸鹽的去除率卻很高,這說明在啟動初期反硝化菌占主導地位.體系在10 d后除磷率逐漸升高,這表明反硝化聚磷菌通過適應后數量在不斷增加,從而使磷酸鹽去除率不斷增加.在第50 d缺氧區除磷效果達到85%.所以,正常運行的填料型A2/O工藝中存在反硝化除磷現象.郝曉地等認為,反硝化除磷菌是一種廣泛存在于一些強化生物除磷工藝中的聚磷菌,無需特殊培養.

圖 5 厭氧/缺氧運行下磷酸鹽和硝酸鹽去除率的變化過程
通過圖 5還可以得出,在種泥中確實存在一部分反硝化聚磷微生物可以利用硝酸鹽作為電子受體,在組合填料上富集強化后,反硝化聚磷菌可逐漸成為聚磷污泥中的優勢菌種.這也符合Kuba等從動力學性質上對好氧聚磷菌和反硝化聚磷菌的比較,認為以硝酸鹽作為電子受體的反硝化聚磷菌有著和好氧聚磷菌同樣高的強化生物除磷性能.
3.4 硝化液回流比對缺氧吸磷效果的影響
硝化液回流是A2/O系統重要的控制參數,硝化液回流的作用在于向缺氧區提供硝態氮從而作為反硝化除磷的電子受體,再結合填料型A2/O工藝的特點,通過適當調整工藝參數使得反硝化聚磷菌(DNPAO)在纖維填料上富集程度增大,那么可采用增加混合液回流比的措施,以便于在缺氧段為聚磷菌提供足夠的電子受體 NO-3-N,使反硝化聚磷菌的活性最高,使缺氧吸磷量達到最大.
硝化液回流比對缺氧吸磷效果的影響見表 3.由于不同回流比下,缺氧區的MLSS不同,所以單位質量污泥的反硝化除磷量 Δρ(P缺)/ρ(MLSS缺)可以反映除磷效果.回流比從150%增加到300%時,Δρ(P缺)/ρ(MLSS缺)的值呈現上升趨勢,當回流比增加到300%時,缺氧區出水硝酸鹽濃度3.03 mg·L-1,Δρ(P缺)/ρ(MLSS缺)達到最大值10.25 mg·g-1,利用單位PHB的吸磷量也達到最大值1.32 g·g-1·L-1,這與王曉蓮等的研究中當缺氧區出水硝酸鹽濃度控制在1~3 mg·L-1時反硝化除磷效果好相符合.
表 3 不同硝化液回流比下缺氧吸磷量和利用單位PHB吸磷量

Hu和陳永志認為缺氧區的硝酸鹽負荷影響了反硝化除磷.反硝化異養菌的反硝化速率明顯高于反硝化除磷菌,只有當硝酸鹽負荷高于反硝化菌的條件才會抑制反硝化菌的生長,同時促使反硝化聚磷菌占優勢,以此在缺氧區填料上富集大量反硝化除磷微生物.當進一步增加回流比時發現反硝化除磷效果降低,回流比增加到350%時,Δρ(P缺) /ρ(MLSS缺)的值下降到7.67 mg·g-1,利用單位 PHB 的吸磷量也下降至0.92 g·g-1·L-1,雖然回流比增大會促使硝酸鹽含量提高,但同時硝化液回流比過大會將好氧池中部分溶解氧帶入缺氧池,破壞其缺氧狀態,導致吸磷量減少;同時過量的回流導致缺氧池的污泥濃度降低,而低污泥濃度降低了吸磷的速率且硝化液回流比過大時,則會提高缺氧池的水力負荷,縮短微生物在缺氧池的水力停留時間,而縮短缺氧時間不利于提高除磷效率.缺氧段的反硝化除磷能力也與其在載體上附著的菌群生物量有關,當生物量達到一定數量后,保持數量不會再增長,生物量有了充足電子受體后,即使再增大回流比也不會增加除磷的效果.
其中硝化液回流比對厭氧釋磷效果影響不大,但在硝化液回流比增加到400%時,釋磷量下降至16.58 mg·L-1,這是因為過大的回流比使硝酸鹽在缺氧區的水力停留時間縮短,使得出水硝酸鹽濃度提高,然后隨污泥回流至厭氧反應區,導致厭氧區的硝酸鹽含量增加,破壞了厭氧區的環境.
3.5 反硝化除磷與好氧除磷的比較
在填料型 A2/O工藝中,適宜的回流比提供了適量的硝酸鹽,通過硝酸鹽的負荷壓富集強化反硝化除磷效果.在復合系統中,好氧反應區對磷有一定的去除,硝化液回流比對好氧吸磷也有影響.由表 3可見:隨著硝化液回流比的增加,好氧吸磷量從7.31 mg·L-1下降至2.91 mg·L-1,當回流比增加至400%時,吸磷量又增加至10.15 mg·L-1.從圖 6可以看出:隨著回流比增加,缺氧吸磷量占總吸磷量的比例逐漸上升,在回流比為300%工況下達到最大值,Δρ(P缺)/Δρ(P總)=0.948,表明缺氧時反硝化除磷占總除磷量的 94.8%,此時的反硝化除磷對工藝整體除磷的貢獻最大,更重要的是好氧區的曝氣量從400 L·h-1降低為300 L·h-1,曝氣量減少了 25%,這表明提高系統反硝化除磷的貢獻可以節省系統的運行費用.但隨著回流比的增加,好氧吸磷量占總吸磷量在逐漸下降,從36.7% 下降至 5.2%,在回流比為 350% 的工況下又有所回升.通過圖 6還可以看出,系統中Δρ(P缺)/Δρ(P好)>1,表明工藝中反硝化聚磷菌處于優勢地位,當回流比為300% 時,反硝化聚磷菌優勢度顯著,顯著高于傳統A2/O 除磷的相應比重36%,印證了填料型A2/O工藝具備反硝化除磷的特性.

圖 6 不同硝化回流比工況下的反硝化除磷與好氧除磷的比例
通過圖 7可以看出,隨著硝化液回流比的增加,總氮、氨氮的去除率逐漸升高,在第Ⅳ階段氨氮出水為3 mg·L-1,氨氮去除率95%,在第Ⅳ階段總氮出水為7 mg·L-1,總氮去除率88.5%,后兩個階段下降得不多.根據脫氮理論公式:

圖 7 不同硝化液回流比工況下NO-3、NO-2的變化
硝化液回流比越大,脫氮效果越好.但是在實際操作中并不是這樣,主要原因是:①脫氮公式的理論是以缺氧池為基礎的,所以缺氧池的環境是關鍵所在;②后3個階段出現了NO-3、NO-2,這說明缺氧段所需的NO-3-N電子受體已經達到飽和.
綜合考慮,當硝化液回流比大于300%時,磷的去除率下降,而氮的去除率也接近最大值,再考慮增大回流比會增加能耗以及影響系統穩定性等因素,所以選擇硝化液回流比為300%,此時的反硝化除磷性能最佳,不僅促進了反硝化除磷菌的積累和生長,而且節省了內循環能耗.具體參見污水寶商城資料或http://m.bnynw.com更多相關技術文檔。
4 結論
1) 填料型A2/O反應器達到穩定運行的時間長于傳統A2/O反應器,但COD和氨氮去除率均高于傳統A2/O反應器.因為微生物在醛化纖維填料表面形成生物膜需要一定的時間,當醛化纖維表面的生物膜形成后反應器富集微生物總量要多于無填料型,可以去除更多的污染物.
2) 填料型A2/O工藝中的確存在著較好的反硝化除磷現象,這與醛化纖維填料上吸附的微生物有關,這部分反硝化聚磷微生物可以利用硝酸鹽作為電子受體,使缺氧段吸磷量逐漸增加,由于反硝化除磷現象的存在,好氧區的曝氣量減少了 25%,這表明提高系統反硝化除磷的貢獻可以節省系統的運行費用.
3) 通過增加混合液回流比的措施使得反硝化聚磷菌(DNPAOs)在纖維填料上富集程度增大,當硝化液回流比為300%時,TP的去除率為94.8%,繼續增加混合液回流比,去除率反而下降,而此時氮的去除率也接近最大值,再考慮增大回流比會增加能耗以及影響系統穩定性等因素,選擇最佳硝化液回流比為300%.


