以廢紙為原料的制漿造紙廢水經二級生化處理后,二沉出水還殘留一部分木質素及其衍生物的降解產物,導致出水色度和有機物濃度還是很高,后續必須設置深度處理,才能保證最后出水各項污染物排放值達到當地環保排放指標要求。
1、項目概況
項目位于越南某工業園區,以美廢(美國廢紙)為主要原料輔以當地廢紙生產瓦楞箱板紙。廠內自備廢水處理站,接納廠區生產廢水、生活污水以及受污染的初期雨水。配合生產項目的分期實施規劃,廢水處理站的規模為2萬m3/d,分成兩條獨立的處理線,可單獨運行或并列運行。整體處理工藝為弧形篩-冷卻塔-調節/酸化池-厭氧-好氧-深度處理。本文重點介紹以芬頓-流化床為基礎的深度處理工藝。
2、進、出水水質
業主對各個處理工段的污染物去除率都有明確要求。根據此要求,設計時預估二沉池出水水質如表1所示。最后出水排放值按照項目環評報告要求執行,具體水質參數見表1。

3、深度處理工藝
3.1 工藝選擇
廢紙造紙廢水經過預處理+厭氧+好氧處理后,二沉池出水的COD仍然保持在100~130mg/L,即使延長好氧生物處理時間長,對出水COD濃度降低也非常有限,最終出水COD濃度達不到低于50mg/L。故設置深度處理單元。臭氧氧化由于其氧源制備的復雜、運行成本高以及臭氧對有機物的選擇性,導致其在造紙廢水的應用上受到限制。芬頓強氧化技術已逐漸成為該類工業廢水的深度處理主流工藝。
芬頓反應產生的羥基自由基(·OH)通過破壞難降解有機物的結構,從而實現氧化分解有機物,同時降低色度。芬頓-流化床是芬頓氧化技術的第四代產品,其氧化反應所產生的三價鐵大部份得以結晶(·FeOOH)在內部載體石英砂表面上,·FeOOH也是很好的催化劑,使得Fe2+的投加量大幅度降低,因此芬頓-流化床是一項結合了同相化學氧化(Fenton法)、異相化學氧化(H2O2/FeOOH)、流體化床結晶及FeOOH的還原溶解等功能的技術,很大程度上降低了Fe2+催化劑的加藥量,對水質波動適應好、污泥產生量小等優點,因此受到外資或大型造紙企業的青睞,成為造紙行業低濃度難降解有機廢水的主流深度處理工藝。在芬頓-流化床工藝中,Fe2+的投加量約為傳統芬頓工藝的40%~50%。
3.2 工藝流程
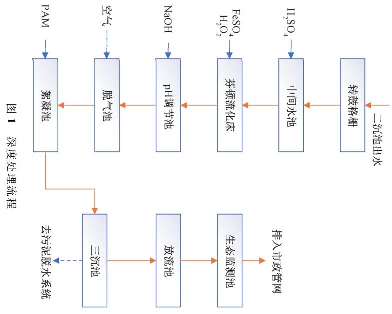
芬頓-流化床深度處理工藝流程如圖1所示。

二沉池出水在中間水池進行pH池的預調節(預調后pH維持在5.5左右),然后經泵提升至芬頓-流化床底部配水系統。在上部不同的分隔槽內投加27.5%的H2O2溶液和5%的FeSO4溶液(以Fe2+計)。芬頓-流化床配置FeSO4溶液和H2O2溶液的內循環泵,由上部相應分隔槽內抽出,由底部送入相應的配水系統內,與進水在不同高度進行混合及反應。進水流量及循環泵流量維持床內水流上升流速在35~40m/h,維持載體的流化。
芬頓-流化床內設有pH,控制FeSO4的投加量,維持流化床內廢水反應pH在3.5~3.8,出水溢流,依次經過至pH調節池、脫氣池、絮凝池。絮凝池之后廢水流入三沉池進行泥水分離。泥密度大,下沉入池底被抽走;水密度小,上溢至出水堰排至放流池。
放流池出水達標后排放。
芬頓-流化床內在不同高度設置有取樣口,用來檢測內部載體膨脹情況,以便于控制排泥周期。
三沉池產生的污泥進入廢水站的污泥脫水系統集中處理。
深度處理單元分為2套,可獨立運行,單套設計處理能力為1萬m3/d。
4、主要處理設施及設計參數
(1)中間水池。1座,尺寸8.0m×7.0m×4.8m,有效水深4.2m,混凝土結構,FRP內防腐。內設立式不銹鋼漿葉型攪拌機1臺,前端設柵縫2mm的轉鼓式格柵1套。格柵主要功能:攔截大的漂浮物,防止堵塞流化床配水系統。中間水池主要功能:投加濃硫酸,進行pH的初調節。
(2)芬頓-流化床。2套,3.85m×12.9m,鋼制設備,不銹鋼SS316L材質+內防腐。每套內含分配板及支撐件、配水系統及支持件、固液分離裝置。每套流化床內裝填50t石英砂(粒徑~0.5mm)。水力停留時間:20min。
(3)pH中和池。2座,每座分2格,每個系列和一套流化床相對應。每格尺寸3.2m×3.35m×4.0m,有效水深3.5m,混凝土結構,FRP內防腐。每格內設穿孔管,空氣攪拌混合。水力停留時間10min。
(4)脫氣池。2座,每座分2格,每格尺寸3.2m×3.35m×4.0m,有效水深3.5m,全地上式鋼筋混凝土結構,FRP內防腐。每格內設穿孔管,空氣攪拌脫氣。水力停留時間10min。
(5)絮凝池。2座,每座分2格,每格尺寸3.2m×3.35m×4.0m,有效水深3.5m,混凝土結構,FRP內防腐。第1個格內設穿孔管曝氣攪拌,第2個格內設機械攪拌,促進絮體的形成。水力停留時間10min。
(6)三沉池。2座,28m×4.5m(直邊高度),混凝土結構。內設周邊驅動全橋式刮泥機,水下部分材質SS304,水上部分材質為碳鋼防腐。刮泥機設過扭矩及限位開關的電氣和機械雙重保護。
(7)放流水池。1座,混凝土結構,池體尺寸3.2m×3.35m×4.5m,有效水深4.0m。(8)FeSO4溶解池。2座,混凝土結構,每座尺寸5.0m×5.0m×5.5m,有效水深5.0m,FRP內防腐。配置濃度5.0%(以Fe2+計。)
5、運行及效果分析
5.1 運行及維護
芬頓-流化床的運行維護,有以下幾點需要特別注意:
(1)由于內部有石英砂載體,為保持載體的流化,要求回流泵一直保持在運行狀態。為此,項目專門設置了柴油發電機應急供電,其中包括對流化床回流泵的應急供電。
(2)正常設備維護保養時,應先關閉FeSO4回流泵,0.5h之后再關閉H2O2回流泵,保證加入的Fe2+反應完全,并持續進水;系統重新開啟時先打開FeSO4回流泵,0.5h之后再打開H2O2回流泵。
(3)設備需要定期排泥。運行正常后基本上每周需要檢查一次載體膨脹情況,當最上層取樣口有載體流出后,需要排泥,通過排泥來控制床內的載體量。因為底部載體粒徑最大,最不利于催化反應,所以應優先排出。排至上層第二取樣口不再有載體流出時,停止排泥。
(4)正常排出底部載體后,如果頂部仍有載體排出,說明回流量偏大,上升流速偏高,需調小回流量。
5.2 運行效果
項目運行半年后對運行效果進行跟蹤分析。由于生產線的分期實施以及生產工藝的技術改進,單位產品產生的廢水量下降,實際產水量運行1套芬頓-流化床處理系統。同時污染物濃度有大幅度提高。只運行1套芬頓處理系統。污水處理站實際來水量為6500~7700m3/d,進水SCOD濃度為6000~8200mg/L,COD負荷是設計值的1.1~1.2倍。污水處理廠的運行平穩,二沉池出水水質基本在原設計估算值范圍內。
項目從2018年11月FAT驗收通過,投入正常運營。以2019年5月下旬至6月上旬的主要監測數據進行分析,結果如表2所示。

對表2數據進行分析發現,進入到芬頓系統的污水COD基本穩定在90~130mg/L,經過芬頓系統處理后,放流池出水COD穩定在31~47mg/L,色度(Pt-Co)基本上在30度以下,優于排放標準(COD≤50mg/L,色度≤40度),做到穩定達標排放。
5.3 加藥量分析
芬頓處理系統中,化學品消耗是影響污水處理站運行費用的關鍵因素。根據理論計算并參考廠家經驗值,系統設計加藥系統能力按以下參數配置:
H2O2/COD=2.13,即每氧化1kgCOD需要2.13kgH2O2。
Fe/H2O2=0.6即每消耗1kgH2O2需要0.6kgFe鹽(以Fe2+計)。
對運行過程中的實際加藥量進行分析,如圖2所示。

通過連續11d運行的加藥量進行比較,期間H2O2/COD的比值變化范圍為1.68~2.17,平均值為1.93,比理論計算值略偏低;Fe/H2O2的比值變化范圍為0.558~0.584,平均值為0.576,也比經驗值略偏低。常規芬頓氧化反應中,Fe/H2O2經驗取值為1.5,實際運行數據可以說明:芬頓-流化床確實可以大幅度降低亞鐵鹽的投加量,節省藥耗,從而也減少亞鐵鹽帶來的化學污泥量,降低污泥處理系統的負荷。
6、結論
芬頓-流化床工藝是一種成熟的深度處理工藝,用在造紙廢水深度處理上能有效氧化去除生物處理后難以降解的有機物,與傳統芬頓工藝相比,具有加藥量低、污泥量少、色度低、等優勢,能夠做到穩定達標排放。(來源:(中國海誠工程科技股份有限公司)



