進入21世紀以來,制藥科學技術日益進步,每天都有大量新藥問世,與之伴隨的是將產生更多富含多種復雜有機化合物的廢水,廢水的成分愈加復雜,其處理難度也愈來愈大。當前,傳統的制藥廢水處理工藝已無法滿足排放要求。因此,開發針對制藥廢水處理工程的設計具有十分重要的現實意義。
1、設計依據
1.1 廢水的來源與特性
制藥生產過程中使用多種結構復雜的原料,且產品生產步驟復雜,伴隨產生的有機副產物眾多。這些副產物將有很大一部分通過生產廢水排出,其中常常包含有致癌物質。與此同時,由于藥物種類繁多,所采用的原材料、輔料以及生產工藝都各有不同,因此,制藥廢水的水質和水量也極不穩定。
1.2 廢水的進、出水水質
按照業主提供的招標文件等相關資料,本項工程設計規模污水站為240m3/d,全天24h連續運行。本設計針對的進、出水水質如表1所示。

2、廢水處理工藝概述
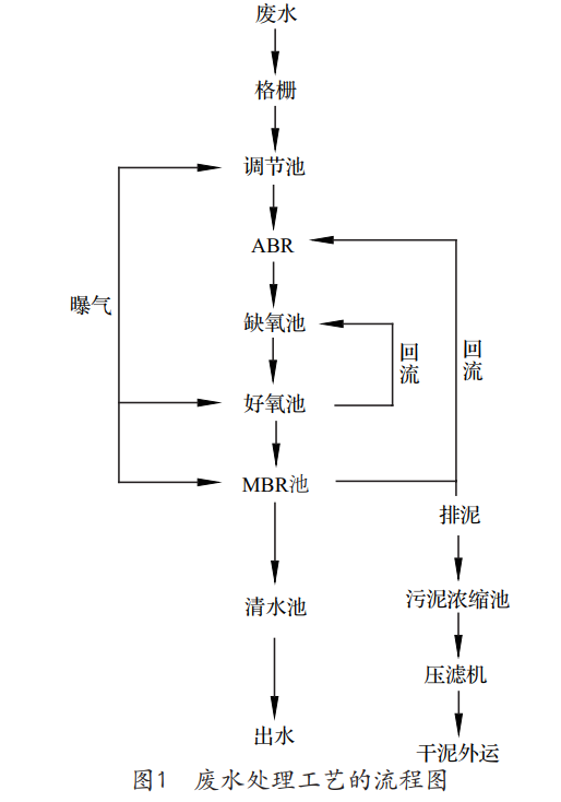
制藥行業產生的污水具有種類多、污染物濃度高、水質波動大等特點,由于項目污水中工業廢水占比較小,且廢水BOD/COD比值較高,廢水可生化性較好,因此,污水處理方案選擇以生化為主。項目采取“預處理+ABR+A/O+MBR工藝”進行處理。
本項目屬于高濃度、可生化廢水。另外,需要強化脫氮除磷效果,所以,對生物處理段進行了強化設計。不僅增加了生物處理工藝的水力停留時間,而且增加了厭氧、缺氧2種不同類型的生化工藝。使厭氧工藝、缺氧工藝、好氧工藝交替運行強化脫氮除磷效果,并保留生物處理系統污泥濃度。
2.1 工藝流程圖(見圖1)

2.2 工藝流程詳解
根據工藝設計思路和工藝流程圖的描述,以下對整體的廢水處理工藝流程進行詳細的說明。
2.2.1 廢水的預處理
預處理單元是將容易去除的污染物及指標處理至要求限值,同時,去掉對主體單元處理效果有較大影響的污染物。本工藝的預處理階段主要由格柵、調節池組成。
廢水中主要污染指標有pH、SS等。
廢水通過格柵進入調節池,利用格柵攔截塑料袋、果殼等大的懸浮物和漂浮物,防止堵塞管道及泵體,保證后續處理設備正常運行。污水在調節池內進行pH調節,再通過一級提升泵將污水由調節池輸送進入厭氧池。
污水在調節池內進行長時間停留,設置原因有2個:
(1)均質均量。由于生產廢水時、日變化系數較大,且水質也有較大波動性,會對后續生物處理單元造成較大沖擊負荷,導致生物無法適應水質的波動而降低處理效果。
(2)降低污水站事故率。通過調節池進行調節,確保后續處理單元安全、穩定運行。調節池水通過二級提升泵進入下一處理工藝。調節池內設置液位控制儀,低液位保護,高液位停機。
2.2.2 廢水的生化處理
廢水的生化處理單元采用ABR厭氧+A/O+MBR脫氮除磷組合工藝。本工藝是基于A/O工藝,為了達到更好的脫氮除磷效果而進一步開發。
2.2.2.1 第一段——ABR厭氧工藝
厭氧工藝是利用厭氧過程的微生物把有機物在高效低耗的情況下降解為無污染的二氧化碳和水,并產生甲烷。厭氧過程主要分為4個階段:水解——酸化——產乙酸——產甲烷。大部分高分子有機物在本池內進行水解,形成可以被微生物利用的小分子有機物。厭氧工藝設置功能主要如下:
(1)厭氧段是生物除磷必不可少的一個環節,厭氧區內特異貯磷菌水解聚磷釋放磷酸鹽;
(2)是生物脫氮過程的組成部分,生物脫氮需要3個過程,氨化——硝化——反硝化,其中,氨化作用需要在厭氧或缺氧的環境完成。本厭氧工藝為氨化細菌提供了反應條件。
本項目采用厭氧折流板反應器(ABR)工藝,主要優點有:
(1)ABR工藝對高濃度的SS具有十分強的適應能力以及良好的處理效果;
(2)ABR工藝通過水流多次的上下折流,大大提高微生物體與廢水的接觸效果,有利于污泥顆粒的成長;
(3)ABR工藝可在高負荷下有效截留活性微生物固體;
(4)ABR工藝可長期不間斷運行,無須排泥。
厭氧處理工藝在運行過程中產生惡臭氣體,惡臭氣體主要是有機物經微生物分解所產生的含硫和含氮的物質,如硫化氫、氨氣等無機物和低分子脂肪酸、胺類、硫醇、硫醚、吲哚等有機物,因此,在本工藝內設置了除臭設備。在國內目前采用的除臭方法中,主要有生物除臭工藝、臭氧氧化技術、水洗法除臭、燃燒法、活性炭除臭等。其中,生物除臭工藝復雜,運行過程中難以調試出優勢微生物,經常達不到處理效果;等離子除臭工藝在處理污水站除臭中應用比較廣泛,但多用于生物除臭的后續處理過程,單獨使用較少。另外,等離子除臭工藝利用高壓電源,安全性、穩定性均有一定的問題。而活性炭吸附工藝設備簡單,運行維護方便,除臭效率高,僅需對活性炭進行定期再生或更換即可。
2.2.2.2 第二段——A/O工藝
廢水經過一段中的二次沉淀池后進行泥水分離后,上清液進入缺氧池,將殘余的有機氮進一步分解為氨態氮,同時,完成有機氮到氮氣的最后一步轉化,將硝態氮反硝化為氮氣或其他氣態的氮而去除。
傳統活性污泥工藝不具備脫氮除磷的功能,難以滿足日益發展的污水處理需求。隨著好氧硝化、缺氧反硝化以及厭氧釋磷、好氧過量攝磷等理論的應用,逐漸形成了具用脫氮除磷功能的改良型活性污泥法。A/O工藝就是此類工藝的典型代表,A/O工藝即缺氧/好氧脫氮工藝。
A/O法生物脫氮工藝具有以下特點:
(1)流程簡單、基建費用省,無二次污染;
(2)污水中的有機物和內源代謝產物可用作反硝化的碳源,不需外加碳源;
(3)前置的反硝化缺氧池具有生物選擇器的功能,可避免污泥膨脹,改善污泥沉降性能;
(4)缺氧池進行的反硝化可以恢復部分堿度,調節系統的pH值。
2.2.2.3 第三段——MBR工藝
為了進一步強化微生物脫氮效率,采用浸沒分體式MBR膜生物反應器,不僅可以截留大量活性污泥,保證生化系統內污泥量,而且,可以穩定出水有機物及懸浮物等指標。
MBR工藝具有以下優點:
(1)所占空間小。
MBR工藝相較于傳統活性污泥工藝,污泥濃度從3000~5000mg/L提高到8000~12000mg/L。不僅如此,MBR工藝后續無須沉淀池,其所占空間約為傳統工藝的1/2左右。
(2)運行管理方便。
MBR工藝采用膜抽吸方式完成泥水分離作業,相較于傳統活性污泥處理工藝有極大的優勢。傳統工藝下,高污泥負荷狀態運行將會產生污泥膨脹現象,導致污泥較難分離,致使系統不能正常運行,出水無法達標。
(3)水質穩定。
MBR工藝所采用的中空絲膜工作效率高,它幾乎能夠截留所有的微生物,特別是難以沉淀、增殖速度又相對較慢的微生物,所以,MBR其中的生物相十分豐富,這將極大地縮短活性污泥馴化和增量的時間。MBR系統抗沖擊能力大大加強,脫氮效果也大幅提升,出水水質穩定。
(4)出水懸浮物低。
采用MBR膜直接出水,相較于傳統的二沉池出水,可使懸浮物含量降至趨于0。
2.2.3 污泥處理系統
本工程污泥統一收集至污泥濃縮池進行濃縮處理。利用潛污泵將經過濃縮之后的活性污泥提升至污泥濃縮池進行緩沖,再利用污泥螺桿泵高壓打入板框壓濾機,進行污泥脫水,脫水后的污泥外運。
3、結語
制藥行業生產過程中排放的廢水有機物含量高,成分十分復雜,而且多變,是較難處理的一類工業廢水。本方案采用ABS+A/O+MBR工藝處理制藥廢水,工藝先進、處理效果好、可適應性強。在保證處理效果的同時,能耗及運行成本都較低,運行操作管理簡單可靠,能夠為我國制藥行業廢水處理的設計提供借鑒。(來源:北京航天試驗技術研究所)


