某多晶硅廠緊鄰渭河且所處地區尚未建設地下管網,其生活和生產用水均取自地下水,而生產和生活污水需自建廢水處理系統達標后方可排放。為了節約水資源,該廠對生活污水進行深度處理,達到中水回用標準后回用于景觀水池、綠化、沖廁等。
1 廢水狀況及排放標準
生活污水來自宿舍、食堂、辦公樓和廠區衛生間,根據該廠規模,預計廢水水量約為300 m3/d,設計進水水量按15 m3/h計。根據當地排放標準和中水用途,處理后的水質應滿足《城市污水再生利用 城市雜用水水質》(GB/T 18920—2002)、《黃河流域(陜西段)污水綜合排放標準》(DB 61/224—2011)的要求。進水水質預測和出水指標要求如表 1所示。

2 工藝介紹
2.1 工藝選擇
該污水處理系統與小區污水處理廠具有相似特征,如:污水量小于4 000 m3/d〔1〕;水質、水量小時變化系數較大;污染物濃度比城市污水低;污水可生化性好;處理難度較小等。常見的小區生活污水處理工藝有:氧化溝技術、序批式活性污泥法(SBR工藝)、周期循環曝氣活性污泥法(CASS工藝)、缺氧/好氧工藝(A/O工藝)等。回用要求高可采用生物活性炭技術、膜生物反應器、膜技術等深度處理技術〔2〕。通過對水質狀況、氣候條件、運行費用等諸因素的綜合考慮,并參照國內外污水處理運行經驗,本工程選擇A/O接觸氧化法作為主要處理工藝。此工藝技術成熟、耐負荷沖擊能力強、工藝穩定、投資省,并可保證處理后回用水達標。
2.2 A/O接觸氧化法工藝
A/O接觸氧化池是一個缺氧反應池和一個好氧反應池組成的聯合系統,如圖 1所示。

圖 1 A/O接觸氧化池
O池底部均勻布置有曝氣管路,通過鼓風機等設備引入氧氣與污水充分接觸混合。在缺氧反應池異養菌將污水中的淀粉、纖維、碳水化合物等懸浮污染物和可溶性有機物水解為有機酸,使大分子有機物分解為小分子有機物,不溶性的有機物轉化成可溶性有機物,當這些在缺氧條件下水解的產物進入好氧池進行好氧處理時,可提高污水的可生化性及氧的效率;在缺氧反應池中,異養菌將蛋白質、脂肪等污染物進行氨化(有機鏈上的N或氨基酸中的氨基)游離出氨(NH3、NH4+),在充足供氧條件下,自養菌的硝化作用將NH3(NH4+)氧化為NO3-,通過回流控制返回至A池,在缺氧條件下,異氧菌的反硝化作用將NO3-還原為分子態氮(N2)完成C、N、O在生態中的循環,實現污水無害化處理。與傳統生物脫氮工藝相比,A/O系統無需外加碳源,可利用原污水中的有機物作為碳源進行反硝化,達到同時去除BOD和脫氮的目的;反硝化中增加的堿度可以補償硝化過程中對堿度的消耗〔3〕。
2.3 工藝流程
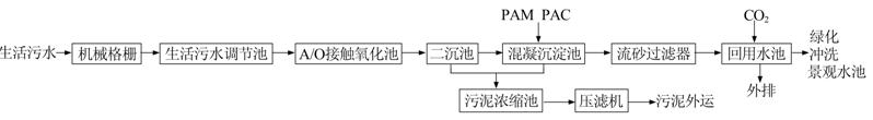
生活污水處理及回用系統工藝流程見圖 2。

圖 2 工藝流程
生活污水經格柵分離其中較大的漂浮物和顆粒物后進入調節池,調節池具有調節水量、水質的作用,可減少原水水量和水質波動對處理系統的影響。經過調節后的生活污水首先進入A/O接觸氧化池通過缺氧/好氧反應對有機污染物和氨氮等進行生化降解,隨后在二沉池進行泥水分離,出水通過投加PAM和PAC進行混凝沉淀處理,降低水中的懸浮物。混凝沉淀池的出水經水泵提升后進入流砂過濾器,在此進行深度處理,出水進入回用水池,投加二氧化氯消毒后即可回用于廠區景觀水池、綠化和廁所沖洗等。二沉池的污泥一部分回流至A段進行生物脫氮,剩余污泥和混凝沉淀池的污泥通過疊片壓濾機脫水至泥餅狀,外運填埋。
3 主要構筑物及設備參數
(1)集水井。1座,工藝尺寸3.3 m×0.5 m×4.1 m,有效容積2.3 m3。內設細格柵1座,柵寬0.45 m,柵條間隙3 mm,柵前水深1.3 m。格柵可在現場手動開啟,也可通過自控系統定時運行。
(2)生活污水調節池。1座,工藝尺寸6.3 m×6.6 m×5.6 m,有效容積120 m3,水力停留時間為8 h。池內設曝氣系統(采用鼓風曝氣),提升泵2臺(1用1備),電磁流量計1套,超聲波液位計1套。
(3)A/O接觸氧化池。2座,工藝尺寸8.0 m×7.0 m×6.0 m,A、O段體積比為1∶3,設計停留時間為28 h。兩池均懸掛有組合填料供微生物附著生長,填料層高度4 m,填料比表面積為200 m3/m2。O池底部均勻布置有曝氣管路,通過微孔將鼓風機引入的空氣切割粉碎為微細氣泡,與污水充分接觸混合。A池和O池安裝有DO在線分析儀,一般控制A池DO不大于0.2 mg/L,O池DO為2~4 mg/L。在O池內設置回流泵4臺(2用2備),混合液回流比100%~200%。二沉池至A池的污泥回流比50%~100%。
(4)二沉池。2座,采用輻流式沉淀池,工藝尺寸8.00 m×3.85 m×6.00 m,每座二沉池分兩格。水力停留時間為24 h,表面負荷為0.24 m3/(m2·h)。池內配有導流桶4套,溢流堰2套,污泥氣提裝置16套。
(5)混凝沉淀池。2座,反應池分兩格,工藝尺寸2.1 m×1.0 m×6.0 m,在此投加PAC和PAM進行混凝沉淀反應,混凝時間為1 h。沉淀池尺寸8.4 m×2.1 m×6.0 m,沉淀池停留時間為9 h,沉淀池表面負荷0.5 m3/(m2·h)。內設攪拌機4臺,污泥氣提裝置6套,加藥裝置2套。
(6)流砂過濾器。2座,外形為圓柱型罐,直徑2.8 m,集混凝、澄清、過濾為一體,由進水管、濾液排放堰板、洗砂水排放管、布水器和放空管等組成。進水通過位于設備底部的入流分配管進入處理系統,經砂床過濾后由頂部出口溢流出水。吸附時砂床截留的雜質被空氣提升泵輸送到濾罐頂部的洗砂器,通過機械摩擦作用和紊流作用使污染物從濾砂表面分離出來,雜質經洗砂水出口排出,凈砂利用自重返回砂床。每座處理水量15 m3/h,濾速2.5 m/h,空氣提砂泵壓強為160 kPa,空氣流量1~2 m3/h,清洗水流量為總進水流量的1%~3%,濾料為粒徑1.2~2.0 mm的石英砂。
(7)回用水池。1座,工藝尺寸2.9 m×3.2 m×6.0 m,水力停留時間為3.6 h,設潛水泵2臺(1用1備),二氧化氯發生器2臺,超聲波液位計1套,并安裝COD在線分析儀、pH在線分析儀、氨氮在線分析儀、SS在線分析儀實時監測水質。
(8)污泥濃縮池。1座,工藝尺寸2.8 m×2.4 m×6.0 m,內設溢流堰、導流筒各1套,配污泥進料泵2臺(1用1備)和疊片壓濾機1臺。所有構筑物均為鋼筋混凝土結構。
4 監控系統功能
本系統的監測控制由監測儀器儀表部分和自動控制部分組成。監測儀器儀表包括COD在線分析儀、pH在線分析儀、DO在線分析儀、氨氮在線分析儀、SS在線分析儀、電磁流量計、超聲波液位計等在線測量裝置,其功能為對整個工藝流程進行在線監測,記錄關鍵工藝點的運行數據并在其超出設定值時報警。自動控制部分由下位機、上位機及軟件組成,可實現操作人員對生活污水再生處理系統運行情況的有效監控,并在上位機對某些自控設備(泵、閥等)進行切換、開停等操作。另外,軟件還提供用戶管理、系統趨勢、報表打印等輔助功能。
整個污水處理系統既能實現全自動化運行,又能實施人工操作。現場操作箱可于現場直接對設備進行起停。在中控室上位機可以實現監視和控制任何一臺設備的狀態,并且通過模擬量模塊采集的數據,直觀地監視到現場的各種信息,如水位、流量、pH等。正常情況下,運維及管理者通常只需要在中控室即可完全掌握現場的運行狀況,并且可控制現場設備的運行,調整參數設置,或做出相應的對策。此模式下,大大精簡了人員配置,提高了運行效率。
5 運行效果和技術經濟分析
該系統穩定運行3個月后,對進水、出水各隨機取樣10次,其污染物濃度平均值如表 2所示,檢測依據國家標準方法進行〔4〕。

由表 2可知,該生活污水的pH穩定,主要污染物COD、BOD、NH3-N、SS的去除率分別達到85%、96%、83%、94%,且它們出水的平均濃度大大低于設計出水指標,可達到雜用水水質標準要求。可見該系統處理效果較好,回用水水質安全可靠。
該廠平均每月處理生活污水約9 500 t,每月工程折舊按1.07萬元計,每月消耗水電約0.95萬元,藥劑約0.2萬元,人工工資約1.91萬元,運行成本為4.34元/t
該廠的生活給水成本為4.66元/t,生活污水再生處理后用于景觀水池、綠化、沖廁等每月可節省水費約4.43萬元。
除了緩解水資源緊缺的矛盾,本系統的運行可以大量削減污染物,其中削減COD、BOD5、NH3-N、SS分別為24.7、18.1、2.1、15.7 t/a,環境效益明顯。具體參見http://m.bnynw.com更多相關技術文檔。
6 結論
該生活污水再生處理系統工藝先進、設備高效、自控監測系統安全可靠、操作維護管理方便,回用水質檢測指標符合相關國家標準。該系統可廣泛用于低濃度生活污水的再生處理。


