隨著膜材料的不斷發展和膜價格的不斷下降,超濾技術在飲用水深度處理中的應用也越來越廣泛。相比于微濾膜,超濾膜具有更小的納米級孔徑,因此可有效去除水中的懸浮物、大分子有機物、藻類、“兩蟲”、細菌甚至是病毒等微生物,可有效保障飲用水的生物安全性,被認為是第三代城市飲用水凈化工藝的核心。但是,超濾膜屬于低壓膜濾范疇,其對水中的溶解性有機物去除效果不佳;而且,超濾膜在運行的過程中將不可避免的產生膜污染,導致運行能耗增大、清洗頻繁。通常需要將超濾與混凝、活性炭吸附、化學氧化等預處理工藝組合使用來克服上述問題。
混凝-沉淀-砂濾是水廠常規處理工藝的主體流程,目前超濾技術在實際飲用水處理工程中的應用也主要體現在對常規工藝的升級改造上。筆者將超濾與常規工藝的耦合段位進一步前移,考察在保證供水水質的條件下,能否進一步節省占地面積、或在同樣的占地面積下進一步提高產水能力。以北江水為研究對象,分別針對沉淀池進水、沉淀池中部水樣、沉淀池出水開展了超濾中試試驗,研究了不同混凝沉淀段位超濾后出水水質的變化規律和超濾膜污染的情況。
1試驗材料與方法
1.1試驗方法與工藝流程
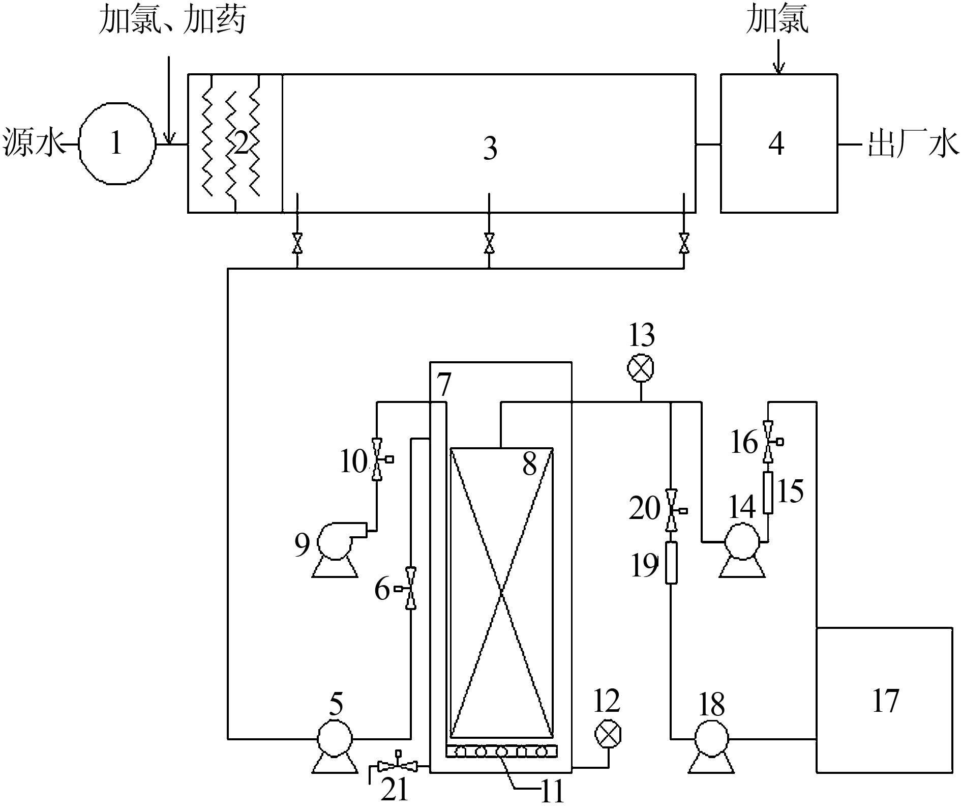
試驗在南方某水廠進行,所用水源為北江水,水廠采用“混凝-沉淀-砂濾”工藝(以下簡稱D工藝)。超濾實驗裝置為中試級別的浸沒式超濾膜系統,如圖1所示。

試驗用原水分別取自水廠平流沉淀池的進水端、中部和出水端,為確保所取原水水質具有代表性,均在液面以下1m處取水,自流進入管道系統,之后通過提升泵輸送至超濾膜中試實驗系統。超濾膜采用立升公司提供的浸沒式中空纖維PVC涂覆膜,總有效膜面積為44m2,公稱孔徑為0.02μm。超濾膜池為耐腐蝕鋼材料,有效容積約1.5m3。超濾系統的運行由PLC自動控制,試驗期間相關運行參數為:膜通量50L/(m3?h),過濾周期90min,反洗時間60s,反沖洗通量80L/(m3?h),同時在膜組件底部設置曝氣管,水反沖洗過程中也同時進行曝氣,氣洗強度25m3/(m3?h)(以膜組件底面積計算);運行16個周期(約24h)之后對超濾膜池進行排泥,排泥量約為1m3。
研究中為方便起見,以沉淀池進水為原水的超濾工藝簡稱為A工藝,以沉淀池中部水樣為原水的超濾工藝簡稱為B工藝,以沉淀池出水為原水的超濾工藝簡稱為C工藝。各個超濾工藝均按上述參數連續運行,直至跨膜壓增長到較高水平(一般為40~50kPa),之后停止運行,對超濾膜以NaOH和次氯酸鈉進行化學清洗,切換至下一工藝繼續運行。
1.2檢測項目與分析方法
試驗期間對水廠水源水、超濾進水、超濾出水以及砂濾池出水水質每天定時取樣檢測,檢測項目包括水溫、濁度、CODMn、UV254及NH4+-N等。
水溫、CODMn、NH4+-N等均采用標準方法測定〔7〕,濁度采用哈希2100N臺式濁度儀測定,UV254采用島津UV-2550紫外可見分光光度計測定(水樣測定前經0.45μm濾膜過濾)。試驗過程中,中試系統定時對跨膜壓(TMP)進行檢測記錄,因水溫的變化將會對TMP造成影響,為此數據處理中均采用溫度校準公式〔8〕將TMP統一歸化為20℃下的TMP值(TMP20),以便對不同段位的超濾膜污染進行對比。
1.3試驗期間源水水質
各超濾工藝運行期間北江水源水水質情況如表1所示(其中A工藝共運行4d,B、C工藝各運行14d)。

2結果與討論
2.1不同超濾工藝的凈水效能
2.1.1對濁度的去除效果
不同段位超濾工藝對水中濁度的去除情況比較如圖2所示。

由圖2可見,水源水中的濁度呈現出逐漸上升的趨勢;但是由于超濾與常規混凝沉淀單元耦合的段位逐漸后移,超濾膜池的進水濁度則越來越低。而無論水源水和超濾池進水的濁度如何變化,超濾出水的濁度始終穩定在0.1NTU左右,依次為0.10±0.005、0.10±0.010、0.099±0.007NTU,顯著低于同期常規水處理流程中砂濾池的出水情況(分別為0.249±0.047、0.160±0.01、0.192±0.033NTU)。由此可知,無論超濾是在何種段位與混凝沉淀單元耦合,超濾膜均能保證對濁度穩定而優異的去除效果,這是因為超濾膜主要依靠其納米級的孔徑實現對顆粒性物質的篩濾截留,不受進水水質條件的影響。
此外,由于水中的細菌、病毒等微生物通常是附著于顆粒性物質之上〔2〕,因此對水中濁度的強化去除也必將極大地提高飲用水的微生物安全性,降低水介傳染病的暴發風險,這也是超濾技術在飲用水深度處理中一個突出的優勢。
2.1.2對有機物的去除效果
考察不同超濾工藝對CODMn的去除效果比較如圖3所示。

由圖3可見,試驗期間,水源水質出現了一定程度的波動,A、B、C3種超濾工藝的源水CODMn分別為2.40±0.34、1.78±0.08、1.86±0.12mg/L,出水CODMn分別為1.19±0.06、0.98±0.11、1.14±0.10mg/L?梢姡瑸V在不同的混凝沉淀段位與之耦合時均表現出對CODMn良好的去除效能,去除率分別達到了49.41%±7.55%、44.63%±5.91%和38.41%±5.61%。但是,通過試驗發現,對于不同的超濾工藝,其出水中的CODMn含量均略高于同期的砂濾池出水。這可能是由于砂濾池經過長期的運行已經形成了穩定的生物膜體系,對水中小分子質量的可降解有機物可通過生物降解作用進一步去除,而超濾膜的主要機理為膜孔的物理截留,對小分子有機物去除效果不佳。然而,無論是在何種段位進行超濾與混凝沉淀單元的耦合,其出水的CODMn都可穩定在1.2mg/L以下,很好地滿足了飲用水水質標準(GB5749—2006)的要求。
考察不同超濾工藝對UV254的去除情況結果表明:試驗期間,源水UV254的變化幅度較小,分別為0.033±0.005、0.030±0.004、0.036±0.004cm-1;A、B、C3種超濾組合工藝對UV254的總體去除效率也較為接近,分別為27.05%±6.89%、27.48%±4.77%、27.73%±5.34%。但是,通過試驗發現,組合工藝對UV254的去除主要是通過混凝/沉淀單元完成的,單獨的超濾對UV254的去除能力有限。UV254主要表征水中帶有苯環或共軛雙鍵的溶解性腐殖質類有機物,其分子尺度遠小于超濾膜的膜孔孔徑,但卻可通過混凝作用得到較好的去除。試驗還表明,同期水廠實際砂濾池出水的UV254值要高于超濾出水,甚至高于超濾進水(混凝/沉淀出水),原因可能為砂濾池濾料表面生長著穩定的微生物群落,其在降解進水中所攜帶污染物的同時自身也產生一定的代謝產物,最終導致出水中腐殖質類有機物含量有所升高。
2.1.3對氨氮的去除效果
考察了不同段位混凝沉淀-超濾耦合工藝對NH4+-N的去除情況。結果發現,混凝/沉淀對于NH4+-N幾乎沒有去除作用,試驗期間,A、B、C3組工藝中超濾進水NH4+-N分別為0.330±0.10、0.160±0.023、0.207±0.046mg/L;超濾出水NH4+-N則為0.318±0.095、0.024±0.005、0.109±0.016mg/L;超濾處理對NH4+-N的去除率依次為2.82%±2.14%、64.67%±7.43%、40.41%±11.80%。
一般認為,浸沒式超濾膜對NH4+-N的去除主要是依靠膜濾池內的生物降解作用。而A工藝運行期間平均水溫僅為13.7℃,不利于硝化細菌的生長與繁殖;并且由于膜污染較為嚴重,該工藝僅運行了4d,使無法積累出足夠的硝化菌數量來滿足除NH4+-N的要求。B工藝運行期間平均水溫為23.8℃,屬于硝化細菌較為適宜的生長溫度,有利于代謝活動的進行,因此也表現出優良的除NH4+-N效能。C工藝運行期間水溫又下降至20.8℃,溫度的降低再次引起了生物活性的降低,也影響了硝化菌對NH4+-N的氧化去除。由以上討論可知,浸沒式超濾系統對NH4+-N的去除受水溫的影響較為嚴重,如何通過對運行工況的優化,達到穩定高效去除NH4+-N的目的,仍需進一步的研究。
2.2不同超濾工藝的膜污染情況
在不同段位與混凝沉淀單元耦合時,超濾膜的TMP20增長情況如圖4所示。

由圖4可見,A工藝的TMP20增長最快,僅運行4d,即由初始的12.49kPa增長為39.42kPa,增長速率為7.69kPa/d。而B、C工藝的TMP20增長速率則顯著低于A工藝,經過14d的運行,B工藝的TMP20從12.82kPa上升至53.49kPa,平均增長速率為2.91kPa/d;C工藝最終TMP20為41.90kPa,平均增長速率為1.96kPa/d。
如上所述,A工藝為針對沉淀池進水進行超濾,超濾膜進水中含有大量細小的懸浮絮體,與此同時,該階段運行期間源水中有機物含量較高,兩者的協同作用造成該階段的膜污染非常嚴重,TMP20上升速率最快。B工藝的超濾膜進水為沉淀池中部水樣,雖然懸浮物含量仍然較高,但是此時已生長為尺度較大的絮體,其所造成的膜污染顯著減小,加之該階段運行時水中有機物含量已降至正常水平,因此,TMP20的增長速率也降至可接受的水平。C工藝為針對沉淀池出水進行超濾,水中顆粒性物質基本上已以絮體形式在沉淀池去除,水中有機物含量與B階段持平,因此TMP20增長速率得以進一步小幅降低。具體參見http://m.bnynw.com更多相關技術文檔。
3結論
(1)不同段位混凝沉淀-超濾耦合工藝對濁度的去除效果優異且不受耦合方式的影響,出水濁度均顯著低于同期“混凝-沉淀-砂濾”工藝出水。(2)3種超濾工藝對有機污染物的凈化能力基本相當。(3)以沉淀池進水為源水的超濾工藝膜污染非常嚴重,TMP20增長速率為7.69kPa/d;以沉淀池出水為源水的超濾工藝TMP20增長速率降低至1.96kPa/d;若將耦合段位設置在沉淀池中部,超濾膜污染略有升高,達到2.91kPa/d,但仍屬于可接受范圍。
綜上所述,若在沉淀池中部進行超濾與混凝沉淀單元的短流程適配,在保證出廠水水質的情況下,還可以顯著減小水廠的占地面積,或者在同樣占地面積下顯著提高水廠的產水量,同時不會導致超濾膜污染的顯著增加。


