傳統除鹽技術成熟,使用廣泛,經驗豐富,主要方法有蒸餾法、離子交換法和電滲析法,但這些技術存在工藝復雜、運行維護工作量大和污染環境等缺點,正逐步被新興除鹽技術所替代。新興除鹽技術工藝簡單、運行維護方便、環境友好,主要方法有電吸附技術和反滲透技術。反滲透技術在石油化工企業已有廣泛的應用,例如應用在中國石化廣州石化分公司化工污水處理回用工程、在中國石油哈爾濱石化化工污水處理回用工程中。電吸附技術在太原化學工業集團公司廢水回用提質工程、中國石化齊魯分公司煉油廢水回用工程等項目中得以應用。
1 電吸附技術和反滲透技術簡介
1.1 電吸附技術
電吸附技術除鹽的基本原理是通過施加外加電壓形成靜電場,強制離子向帶有相反電荷的電極處移動,對雙電層的充放電進行控制,改變雙電層處的離子濃度,并使之不同于本體濃度,從而實現對水溶液的除鹽[1]。電吸附技術采用材料要求導電性能良好,且具有很大的比表面積,置于靜電場中時會在其與電解質溶液界面處產生很強的雙電層。雙電層厚度只有1~10 nm,卻能吸引大量的電解質離子,并儲存一定的能量。一旦除去電場,吸引的離子被釋放到本體溶液中,溶液中濃度升高,通過這一過程去除離子,如圖1 所示。
圖1 電吸附除鹽原理
1.2 反滲透技術
反滲透(RO)技術是利用壓力差為動力的膜分離過濾技術,其孔徑小至納米級。在一定的壓力下,H2O 分子可以通過RO膜,而源水中的無機鹽、重金屬離子、有機物、膠體、細菌、病毒等雜質無法透過RO膜,從而使可以透過的純水和無法透過的濃縮水嚴格區分開來,因此反滲透可以高質量的產水。
2 除鹽工藝比較
對電吸附技術與雙膜技術進行比較,其比較依據是市政達標污水400m3 /h(一級A 標準,電導率3 800 μS /cm)、產水水質達到《城市污水再生利用工業用水水質(GB /T 19923—2005)》循環冷卻水標準。比較的內容包括工藝流程、工藝進水要求、工藝產水效果、投資費用、占地面積、運行管理等項目。
2.1 進水要求
1)電吸附技術進水較低。電吸附技術對污水中有機物含量(以化學需氧量COD 計量)要求較低,進入電吸附模塊的污水COD 一般低于60 mg/L 即可;電吸附技術對污水濁度要求較低。由于電吸附除鹽裝置采用通道式結構(通道寬度為毫米級),因此不易堵塞,進入電吸附模塊的污水的濁度一般小于51 mg /L。電吸附除鹽裝置采用特殊的惰性材料為電極,還可抗一定程度的油類污染。
2)雙膜技術進水要求較高。雙膜技術要求有嚴格的預處理,需要保證污水COD 低于30 mg /L、污染指數小于3、大腸菌群小于3 個/L 等要求、清洗周期不小于3 個月等。通常采用前置深度處理工藝進一步降低污水中的有機物含量,或者將深度處理工藝設置在污水處理站工藝流程末端。在進水要求方面,雙膜技術比電吸附技術嚴格。
2.2 工藝流程比較
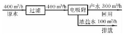
1)電吸附技術流程比較簡單。市政達標污水經過濾后再經電吸附模塊除鹽處理即可直接回用。電吸附工藝除了采用硫酸作模塊酸洗再生用藥劑外,無需投加其他藥劑。電吸附再生時排放的濃鹽水由于有機物濃度(COD)達到排放標準,因此可以直接排放。圖2 為電吸附技術流程簡圖,圖中數字為小時水量,產水率按75%計[1]。
圖2 電吸附技術流程[2]
2)雙膜技術工藝流程比較復雜。雙膜技術前需設置預處理進一步降低污染物,預處理可以采用曝氣生物濾池等工藝,以確保污水達到雙膜技術的需求,如采用曝氣生物濾池工藝還需為之配套設置曝氣風機系統、污泥處置系統等附加設施。反滲透產生的濃鹽水(COD 值100~200 mg /L)需經過化學氧化工藝處理后方可排放。
圖3 雙膜技術除鹽工藝流程[3]
圖3 為雙膜技術工藝流程簡圖,圖中數字為小時水量。電吸附技術流程比雙膜技術工藝流程簡單。
2.3 工藝產水效果
1)電吸附技術產水效果達到標準。電吸附技術產水水質達到循環冷卻水補充水要求。通常,電吸附技術產水電導率在600~1 000 μS /cm,或者總溶解性固體低于800 mg /L。
2)雙膜技術產水效果達到標準,但堿度過低。電吸附技術產水水質達到循環冷卻水補充水要求。通常,雙膜技術產水電導率在50~200μS /cm,或者總溶解性固體低于150 mg /L。
3)工藝產水效果方面電吸附技術可達到回用水標準,雙膜技術可達到回用水標準,但易造成循環冷卻水處理運行成本的提高。
2.4 投資費用
處理規模為400m3 /h 的裝置,電吸附技術產水300 m3 /h,項目總投資為2 980 萬元,雙膜技術產水280m3 /h,項目總投資為2 103 萬元。電吸附技術與雙膜技術投資費用比較見表1。
表1 電吸附技術與雙膜技術投資費用比較萬元
注:1)總投資包含工藝設備、土建設施、電氣設備、自控設備以及供水設備費用,不包括供水管網投資費用。
2)雙膜技術除鹽工藝中的超濾膜和反滲透膜的設計規模已按照前文所述產水混兌方案選取。
在除鹽本身投資費用方面,雙膜技術比電吸附技術低,但是相應的配套處理設施方面雙膜技術比電吸附工藝投資大。
2.5 占地面積
電吸附技術除鹽工藝的占地面積比較小,約為2 400m2;雙膜技術除鹽工藝占地面積約為3 200m2,雙膜技術占地面積中未考慮深度處理設施和濃鹽水處理設施,在占地面積方面電吸附技術比雙膜技術小一些。
2.6 運行管理
電吸附技術與雙膜技術均已實現完全計算機程序控制,操作簡單,操作工人一般情況下僅需值守即可。電吸附技術年直接運行成本352 萬元,總運行成本598 萬元,單位產水直接運行成本1.47元/t,單位產水完全成本2.49 元/t;雙膜技術年直接運行成本571 萬元,總運行成本830 萬元,單位產水直接運行成本2.55 元/t,單位產水運行成本3.70 元/t。電吸附技術與雙膜技術運行成本比較見表2。
表2 電吸附技術與雙膜技術運行成本比較
在運行管理方面,電吸附技術與雙膜技術均可實現計算機程控,操作簡便,電吸附技術比雙膜技術運行成本低。
2.7 除鹽處理工藝綜合比較
除鹽處理工藝的工藝流程、工藝進水要求、工藝產水效果、投資費用、占地面積、運行管理綜合比較見表3。
表3 電吸附技術和雙膜技術綜合比較
從表3 可以發現,電吸附技術與雙膜技術有著各自的優勢,電吸附技術的優勢在單位產水運行成本上低于雙膜技術工藝(低約1.21 元/t),年運行成本可節約232 萬元,3 年多時間即可收回投資差價,占地面積可節約25%。雙膜技術工藝的優勢是工藝單元總投資低于電吸附技術(低約877萬元)。具體參見http://m.bnynw.com更多相關技術文檔。
3 結束語
利用市政達標污水生產再生工業用水是緩解水資源短缺的一項有力舉措,電吸附技術和雙膜技術均可滿足利用市政達標污水生產再生工業用水項目的需求。該文的比較是建立在水源情況相同、回用目的相同、環境影響相同的基礎上。具體項目應用過程中,選擇哪一項技術,建議根據項目規模、回用要求、建設用地、資金周轉、運行成本等因素綜合考慮,除上述主要因素外,建議將下列因素也作為參考:市政達標污水源、取水設施、輸水設施、配套設施等。


