污泥處理和處置的新方法有哪些呢?本文提供幾種污泥處理解決方案,以滿足不同客戶對污泥處置的需求;包括污泥化學改性+深度脫水技術、污泥生物改性+深度脫水技術和太陽能熱感化技術。
1、污泥深度脫水技術之板框脫水
污泥化學改性+深度脫水技術是指對污泥進行調理,破壞細胞壁,釋放結合水、吸附水和細胞內水,改善污泥的脫水性能,使脫水處理后的污泥含水率降低至60%以下的脫水方式。
工藝流程:
工藝描述:
在進入污泥改性系統前,需要對污泥先進行預處理,對于剩余污泥需要進行污泥濃縮,提高其含固率,對于已經脫水至80%的污泥,需要加水調整含水率,使進入污泥改性系統的污泥含水率控制在90%~97%之間。之后加入三氯化鐵和石灰對其改性,性質改變后通過板框壓濾機可將其含水率降至60%以下。

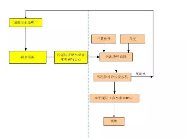
2. 污泥深度脫水技術之污泥特種帶式壓濾機脫水
污泥特種帶式壓濾機是在傳統帶式壓濾機的基礎上進行創新,開發的一種全新的污泥深度脫水機,非常適合污水處理廠污泥處理的升級改造。
污水處理廠的污泥經過帶式壓濾機、離心機或疊螺脫水機等傳統脫水機械初步脫水至含水率80%左右后,通過添加三氯化鐵和石灰進行改性,改性后的污泥進入污泥特種帶式壓濾機一步到位脫水至含水率60%以下,相比板框處理含水率80%污泥需要加水進行調理至含水率92%左右的工藝,更加簡單,整個處理工藝自動化程度高,全自動出料,避免了板框機械需要人輔助卸料的問題,該工藝僅需一個人即可完美運行。
工藝流程:
工藝描述:
污水處理廠產生的污泥經過帶式壓濾機、離心機或疊螺脫水機等傳統脫水機械初步脫水至含水率80%左右后,進入污泥改性系統,污泥改性系統中添加三氯化鐵和石灰,并與污泥進行反應,達到改善污泥脫水性能的目的,在進入污泥特種帶式脫水機進行高壓壓榨,可以將含水率降至60%以下,壓濾水返回污水處理廠進行處理。

3.污泥生物改性+深度脫水技術
污泥生物改性+深度脫水技術是利用專用復合菌劑的生物氧化作用和酸化作用發展起來的生物改性技術,可有效消除污泥惡臭和殺滅病原菌,是一種污泥無害化新技術,還可改善污泥脫水性能,可在不加任何絮凝劑的前提下通過機械脫水至污泥含水率60%以下。
工藝流程:
工藝描述:
污水處理廠產生的污泥經過污泥濃縮后,進入污泥生物改性池,在污泥改性池中投加專用復合菌劑,并曝氣,經過兩天的反應,污泥的臭味消失,污泥脫水性能大大改善,通過板框壓濾機壓濾后,可將污泥含水率降至60%以下。含水率小于60%的泥餅可以填埋,也可以堆肥后作為肥料。
4.污泥太陽能熱干化技術
污泥太陽能熱干化技術是指利用太陽能為主要能源對污泥進行干化處理。該工藝借助傳統溫室干燥技術,結合當代自動化技術的發展,將其應用于污泥處理領域,主要目的是利用太陽能這種清潔能源作為污泥干化的主要能量來源。
污泥處理和處置的新方法有哪些呢?現在你清楚了嗎?更多詳情或者找單位處理請登陸污水寶網站查詢 , 若您有污泥處理需求,請咨詢污水寶。
污水寶是全國的污水處理平臺,匯聚全國各個知名的環保公司,已幫助上萬家企業找到合適的污水處理公司。





