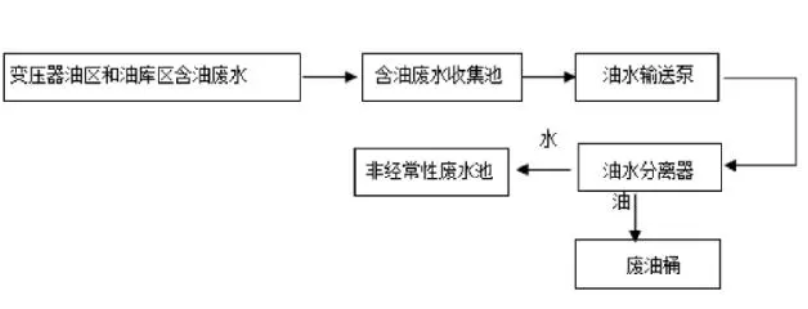
乳化油的去除是含油廢水治理的重點和難點。由于乳化液的油珠極細,其表面形成一層界膜帶有電荷,油珠外圍形成雙電層,使油珠相互排斥極難接近。因此,要使油水分離,首先要破壞油珠的界膜,使油珠相互接近并聚集成大滴油珠,從而浮于水面,這就叫做破乳。常用的處理乳化含油廢水的方法有:氣浮法、絮凝法、電化學法、粗粒化法、膜法。
(1)氣浮法:氣浮技術是國內外含油廢水處理中廣泛使用的技術,其原理就是在水中通入空氣或其他氣體以產生微細氣泡,使水中的一些細小懸浮油珠及固體顆粒附著在氣泡上,隨氣泡一起上浮到水面形成浮渣,從而完成固、液分離。氣浮法按氣泡產生方式的不同,可分為鼓氣氣浮、加壓氣浮和電解氣浮等。目前采用的主要是加壓氣浮法。這種方法電耗少、設備簡單、效果良好,已被廣泛應用于油田廢水、石油化工廢水、食品油生產廢水等的處理。
(2)絮凝法:絮凝過程是乳化含油廢水處理的重要單元,用以去除油和懸浮雜質過程中投加的絮凝劑對細分散和乳化油具有破穩、凝聚和吸附“架橋”作用,將油粒間Zeta電位降低,分散的微粒聚集成較大絮體,從水中分離出來。
用于含油廢水處理既有無機絮凝劑也有有機絮凝劑。傳統絮凝劑如鋁鹽和鐵鹽等,投加量大、污泥產生量多,逐漸被近年來出現的高分子絮凝劑取代。無機高分子絮凝劑如聚硫酸鐵、聚氯化鋁等,有機高分子凝聚劑如聚丙烯酰胺、丙烯酰胺等¨具有用量少、效率高的特點,逐漸成為主流。目前絮凝劑的發展方向有可能是無機物、有機物進行共聚而生成的一種新型高聚物,使它既具有中和電荷作用,又具有長鏈大分子強烈的拖拉、網捕作用而生成為新生代的高效混凝劑。絮凝法處理含油廢水,在適宜條件下COD的去除率可達50%-87%,油去除率可達80%~93%,但存在廢渣及污泥多和難處理的問題。


