公布日:2024.02.20
申請日:2023.12.20
分類號:C02F9/00(2023.01)I;C02F3/10(2023.01)I;C02F3/34(2023.01)I;E03F5/10(2006.01)I;E03F11/00(2006.01)I;C02F101/10(2006.01)N;C02F1/00(2023.01)N;C02F1/
52(2023.01)N;C02F101/16(2006.01)N;C02F101/38(2006.01)N;C02F101/30(2006.01)N
摘要
本申請提供的一種污水處理生化反應池,涉及污水處理技術領域,包括:生化池,所述生化池與配水池相連通,所述生化池內設置有多個濾料氧化單元;相鄰設置的所述濾料氧化單元相連通;污水從所述生化池的一端進入,依次通過多個相鄰設置的濾料氧化單元,最終進入沉淀池;所述濾料氧化單元包括濾料倉和氧化池,所述濾料倉裝填有顆粒狀碳酸鈣脫磷濾料,以便去除污水中的磷酸根離子;所述氧化池的下方設置有曝氣管,所述曝氣管上開設有多個曝氣孔,所述曝氣管的上方設置有簾式填料,所述簾式填料上附著有好氧微生物菌膜;所述濾料倉與所述氧化池相鄰設置,所述氧化池與所述濾料倉相連通。本申請具有脫氮除磷效率高,污水處理效果好的優點。

權利要求書
1.一種污水處理生化反應池,其特征在于,包括:生化池,所述生化池與配水池(5)相連通,所述生化池內設置有多個濾料氧化單元,相鄰設置的所述濾料氧化單元相連通;污水從所述生化池的一端流入,依次通過多個相鄰設置的濾料氧化單元,最終進入沉淀池;所述濾料氧化單元包括濾料倉和氧化池,所述濾料倉裝填有顆粒狀碳酸鈣脫磷濾料,以便去除污水中的磷酸根離子;所述氧化池的下方設置有曝氣管,所述曝氣管上開設有多個曝氣孔,所述曝氣管的上方設置有簾式填料,所述簾式填料上附著有好氧微生物菌膜;所述濾料倉與所述氧化池相鄰設置,所述氧化池與所述濾料倉相連通。
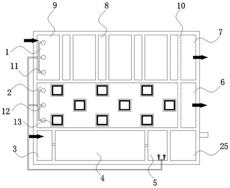
2.根據權利要求1所述的一種污水處理生化反應池,其特征在于:所述生化池包括第一生化池(1)和第二生化池(2);所述第一生化池(1)內設置有多個相鄰設置的第一濾料氧化單元,所述第一濾料氧化單元包括第一濾料倉(9)和第一氧化池(8),所述第一濾料倉(9)與所述第一氧化池(8)交替設置;污水從第一生化池(1)的上游一端流入,依次通過多個第一濾料氧化單元,最終流入第一沉淀池(7);所述第二生化池(2)與配水池(5)相連通,所述第二生化池(2)內均布有多孔碳酸鈣濾料,所述第二生化池(2)內插入式分布有多個第二氧化池(13),所述第二氧化池(13)與所述第二生化池(2)相連通;污水從第二生化池(2)的上游一端流入,順次通過第二濾料倉和第二氧化池(13),最終流入第二沉淀池(6)。
3.根據權利要求2所述的一種污水處理生化反應池,其特征在于:所述第一生化池(1)和所述第二生化池(2)同時存在于同一污水處理生化反應池;或,所述第一生化池(1)和所述第二生化池(2)中的任一生化池存在于污水處理生化反應池。
4.根據權利要求2所述的一種污水處理生化反應池,其特征在于:所述第一濾料倉(9)與所述第一氧化池(8)的鄰接壁采用玻璃鋼格柵制作而成;相鄰設置的所述第一濾料倉(9)與所述第一氧化池(8)通過玻璃鋼格柵的格柵孔相連通。
5.根據權利要求4所述的一種污水處理生化反應池,其特征在于:所述第一氧化池(8)的底部設置有第一曝氣管(15),所述第一曝氣管(15)上密布有多個第一曝氣孔;所述第一曝氣管(15)與風機相連通,所述第一曝氣管(15)的下方設置有第一排泥管(16)。
6.根據權利要求5所述的一種污水處理生化反應池,其特征在于:所述第一曝氣管(15)的上方設置有掛架(17),所述掛架(17)固定設置于玻璃鋼格柵上,所述掛架(17)上掛設有第一簾式填料(14)。
7.根據權利要求2所述的一種污水處理生化反應池,其特征在于:所述第二氧化池(13)被設置為采用玻璃鋼首尾順次拼接形成的頂部敞口的空腔結構;所述玻璃鋼(22)上密布有過水通孔(23),以便污水順暢的通過過水通孔(23)進入第二氧化池(13),或者第二氧化池(13)的污水順暢的流出至第二濾料倉。
8.根據權利要求7所述的一種污水處理生化反應池,其特征在于:所述第二濾料倉被設置為第二生化池(2)除去第二氧化池(13)的部分;所述第二氧化池(13)呈點狀均勻插入式分布于所述第二生化池(2)內。
9.根據權利要求2所述的一種污水處理生化反應池,其特征在于:所述第一沉淀池(7)與所述第一氧化池(8)相鄰設置,所述第一沉淀池(7)與所述第一氧化池(8)通過花墻(10)間隔設置;所述花墻(10)的下部空間分布有多個出水孔(24),處理后的污水通過出水孔(24)進入所述第一沉淀池(7)。
10.根據權利要求8所述的一種污水處理生化反應池,其特征在于:所述第二氧化池(13)內設置有第二簾式填料(18),所述第二簾式填料(18)的下方設置有第二曝氣管(19);所述第二曝氣管(19)與風機相連通,所述第二曝氣管(19)的下方設置有第二排泥管(20)。
發明內容
本發明的目的在于提供一種污水處理生化反應池。
本發明的實施例是這樣實現的:
本發明提供一種污水處理生化反應池,包括:生化池,所述生化池與配水池相連通,所述生化池內設置有多個濾料氧化單元;相鄰設置的所述濾料氧化單元相連通;污水從所述生化池的一端進入,依次通過多個相鄰設置的濾料氧化單元,最終進入沉淀池;所述濾料氧化單元包括濾料倉和氧化池,所述濾料倉裝填有顆粒狀碳酸鈣脫磷濾料,以便去除污水中的磷酸根離子;所述氧化池的下方設置有曝氣管,所述曝氣管上開設有多個曝氣孔,所述曝氣管的上方設置有簾式填料,所述簾式填料上附著有好氧微生物菌膜;所述濾料倉與所述氧化池相鄰設置,所述氧化池與所述濾料倉相連通。
本發明的一種優選的具體實施方式,所述生化池包括第一生化池和第二生化池;所述第一生化池內設置有多個相鄰設置的第一濾料氧化單元,所述第一濾料氧化單元包括第一濾料倉和第一氧化池,所述第一濾料倉與所述第一氧化池交替設置;污水從第一生化池的上游一端流入,依次通過多個第一濾料氧化單元,最終流入第一沉淀池;所述第二生化池與配水池相連通,所述第二生化池內均布有多孔碳酸鈣濾料,所述第二生化池內插入式分布有多個第二氧化池,所述第二氧化池與所述第二生化池相連通;污水從第二生化池的上游一端流入,順次通過第二濾料倉和第二氧化池,最終流入第二沉淀池。
本發明的一種優選的具體實施方式,所述第一生化池和所述第二生化池同時存在于同一污水處理生化反應池;或,所述第一生化池和所述第二生化池中的任一生化池存在于污水處理生化反應池。
本發明的一種優選的具體實施方式,所述第一濾料倉與所述第一氧化池的鄰接壁采用玻璃鋼格柵制作而成;相鄰設置的所述第一濾料倉與所述第一氧化池通過玻璃鋼格柵的格柵孔相連通。
本發明的一種優選的具體實施方式,所述第一氧化池的底部設置有第一曝氣管,所述第一曝氣管上密布有多個第一曝氣孔;所述第一曝氣管與風機相連通,所述第一曝氣管的下方設置有第一排泥管。
本發明的一種優選的具體實施方式,所述第一曝氣管的上方設置有掛架,所述掛架固定設置于玻璃鋼格柵上,所述掛架上掛設有第一簾式填料。
本發明的一種優選的具體實施方式,所述第二氧化池被設置為采用玻璃鋼首尾順次拼接形成的頂部敞口的空腔結構;所述玻璃鋼上密布有過水通孔,以便污水順暢的通過過水通孔進入第二氧化池,或者第二氧化池的污水順暢的流出至第二濾料倉。
本發明的一種優選的具體實施方式,所述第二濾料倉被設置為第二生化池除去第二氧化池的部分;所述第二氧化池呈點狀均勻插入式分布于所述第二生化池內。
本發明的一種優選的具體實施方式,所述第一沉淀池與所述第一氧化池相鄰設置,所述第一沉淀池與所述第一氧化池通過花墻間隔設置;所述花墻的下部空間分布有多個出水孔,處理后的污水通過出水孔進入所述第一沉淀池。
本發明的一種優選的具體實施方式,所述第二氧化池內設置有第二簾式填料,所述第二簾式填料的下方設置有第二曝氣管;所述第二曝氣管與風機相連通,所述第二曝氣管的下方設置有第二排泥管。
本發明的有益效果為:
1.所述第一生化池與配水池相連通,所述第一生化池內設置有多級交替分布的濾料氧化單元,多級交替分布的所述濾料氧化單元鄰接設置,所述濾料氧化單元包括第一濾料倉和第一氧化池,所述第一氧化池與所述第一濾料倉相鄰設置,并且所述第一氧化池與所述第一濾料倉相連通,所述第一濾料倉填裝有大量的顆粒狀碳酸鈣脫磷濾料,污水中的磷酸根離子與碳酸鈣發生化學反應生成不溶于水的磷酸鈣沉淀物,同時置換出碳酸根離子,碳酸根離子伴隨污水流入第一氧化池,碳酸根離子作為無機碳源被好氧硝化細菌吸收利用,多級所述濾料氧化單元鄰接設置,實現脫氮與除磷的相互促進、相互增效,脫氮除磷效率高,污水處理效果好;
2.所述第一濾料倉內部分環境為無氧環境,填裝于所述第一濾料倉內的顆粒狀碳酸鈣脫磷濾料表面附著有厭氧反硝化細菌菌膜,污水流經多級交替分布的所述第一濾料倉和所述第一氧化池,進而實現硝化反應與反硝化反應的相互促進和相互增效;
3.所述第二生化池與配水池相連通,所述第二生化池內插入式分布有多個第二氧化池,所述第二氧化池的下方設置有第二曝氣管,所述第二曝氣管為所述第二氧化池提供有氧環境,所述第二氧化池與所述第二生化池相連通,所述第二氧化池的周圍設置有第二濾料倉,所述第二濾料倉與所述第二氧化池僅間隔第二氧化池的池壁,所述池壁被設置為玻璃鋼,所述玻璃鋼上密布有過水通孔,利于污水的進出,從而使硝化反應與反硝化反應相互促進,相互增強,進而提升污水的處理效果,提高脫氮除磷的效率;
4.所述第一濾料倉內填裝有大量的顆粒狀碳酸鈣脫磷濾料,使顆粒狀碳酸鈣脫磷濾料中的碳酸鈣與污水中的磷酸根離子發生化學反應生成不溶于水的磷酸鈣沉淀物,污水呈現弱堿性,磷酸鈣沉淀物附著于顆粒狀碳酸鈣脫磷濾料表面或沉淀到第一濾料倉的倉體底部與污泥共同排出,進而達到污水除磷的目的。
(發明人:師曠璽;師存恩)






