公布日:2023.10.13
申請日:2023.07.19
分類號:F22B37/54(2006.01)I;F22D1/00(2006.01)I
摘要
本發明提供了一種鍋爐排污廢水余熱回收系統及回收方法,一種鍋爐排污廢水余熱回收系統,包括排污池和降溫池,所述排污池上連接有真空引水罐A的入口管,所述真空引水罐A的出口管連接有換熱廢水泵,所述換熱廢水泵上連接有換熱器的熱側入口母管,所述換熱器的熱側出口管與降溫池連接;所述降溫池上連接有真空引水罐B的入口管,所述真空引水罐B的出口管連接有抽水泵的進口管;所述換熱器的冷側入口管連接有補給水泵的出水管,所述熱器的冷側出口母管連接有鍋爐補水管。鍋爐排污廢水降溫無需摻混工業水,可以減少廢水系統處理水量、保證廢水進水溫度滿足系統要求和余熱回收的系統,以達到節能減排的環保要求。

權利要求書
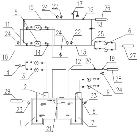
1.一種鍋爐排污廢水余熱回收系統,包括排污池(1)和降溫池(7),其特征在于:所述排污池(1)上連接有真空引水罐A(2)的入口管,所述真空引水罐A(2)的出口管連接有換熱廢水泵(3),所述換熱廢水泵(3)上連接有換熱器(5)的熱側入口母管,所述換熱器(5)的熱側出口管與降溫池(7)連接;所述降溫池(7)上連接有真空引水罐B(8)的入口管,所述真空引水罐B(8)的出口管連接有抽水泵(9)的進口管,所述抽水泵(9)的出口管為兩支,一支連接有降溫廢水管(28),另一支與排污池(1)連接;所述換熱器(5)的冷側入口管連接有補給水泵(6)的出水管,所述換熱器(5)的冷側出口母管連接有鍋爐補水管(26),所述補給水泵(6)的進水管連接有補給水箱(27);所述換熱廢水泵(3)的出口母管連接有Y型過濾器(4)的入口管,所述Y型過濾器(4)的出口管連接有熱端進水母管(10)的一端,所述熱端進水母管(10)的另一端與換熱器(5)的熱側入口母管連接,所述熱端進水母管(10)上設置有熱側進口閥門(11);所述補給水泵(6)的出水管連接有冷端進水母管(13)的一端,所述冷端進水母管(13)的另一端與換熱器(5)的冷側入口管連接,所述換熱器(5)的冷側出口母管連接有冷端出水母管(15)的一端,所述冷端出水母管(15)的另一端與鍋爐補水管(26)連接,所述冷端出水母管(15)上設置有冷側出口母管閥門(16)和事故排放自動閥(17);所述換熱器(5)的熱側出口管連接有熱端出水母管(12)的一端,所述熱端出水母管(12)的另一端與降溫池(7)連接,所述冷端進水母管(13)上設置有冷側進口閥門(14);所述冷端進水母管(13)和冷端出水母管(15)之間通過旁路管(25)連通,所述旁路管(25)上設置有補給水旁路自動閥門(18);還包括溫度給水閥(19)、溫度回水閥(20)、在線電導率儀(22)、液位變送器(23)和溫度變送器(24),所述降溫廢水管(28)連接溫度給水閥(19),所述降溫廢水管(28)與排污池(1)之間設置溫度回水閥(20),所述降溫廢水管(28)與抽水泵(9)之間設置溫度變送器(24),所述排污池(1)和降溫池(7)上均設置液位變送器(23),所述熱端進水母管(10)、熱端出水母管(12)、冷端進水母管(13)和冷端出水母管(15)上均設置溫度變送器(24),所述冷端進水母管(13)和冷端出水母管(15)上均設置在線電導率儀(22);所述排污池(1)和降溫池(7)之間通過溢流管(21)連通,所述換熱廢水泵(3)、換熱器(5)、補給水泵(6)和抽水泵(9)均為兩臺。
2.如權利要求1所述的一種鍋爐排污廢水余熱回收系統的回收方法,其特征在于,包括以下步驟:S1、爐機組正常運行時,補給水泵(6)處于持續運行狀態,鍋爐持續進行連排,間斷定排;鍋爐排污水通過排污管(29)流入排污池(1)內,運行時,啟動一臺換熱廢水泵(3),開啟熱側進口閥門(11)、冷側進口閥門(14)和冷側出口母管閥門(16),關閉補給水旁路自動閥門(18)和事故排放自動閥(17);S2、將排污池(1)中的鍋爐排污廢水進行換熱,降溫池(7)收集降溫后的鍋爐排污廢水,啟動一臺抽水泵(9),當抽水泵(9)的出口母管處溫度不高于40℃時,開啟溫度給水閥(19),將降溫池(7)內的廢水通過降溫廢水管(28)輸送出去,排污池(1)內的鍋爐排污廢水進入換熱器(5),補給水箱(27)內的水也進入換熱器(5)內,鍋爐排污廢水的溫度通過換熱器(5)傳遞給鍋爐補給水,鍋爐排污廢水的溫度降低后進入降溫池(7)內,鍋爐補給水升溫后通過鍋爐補水管(26)進入鍋爐補水點,同時完成了對排污水的降溫和熱能回收,轉化為鍋爐補給水的升溫;S3、換熱器(5)的熱側出口母管處超溫時,啟動備用工況;換熱器(5)的熱側出口母管溫度超過40℃時,表明一臺換熱器(5)的換熱系數下降,換熱器(5)內部存在結垢情況;此時,關閉一臺換熱器(5)上對應的熱側進口閥門(11)和冷側進口閥門(14),啟動另一臺換熱器(5)運行,再開啟另一臺換熱器(5)上對應的熱側進口閥門(11)和冷側進口閥門(14),實現換熱器(5)備用自動切換;S4、換熱器(5)化學清洗工況;檢查一臺換熱器(5)內部是否存在結垢情況,若存在,則關閉換熱器(5)熱側和冷側的進出口手動閥門,對換熱器(5)進行化學清洗;清洗完畢后,打開該換熱器(5)的熱側和冷側進出口手動閥門,使該換熱器(5)處于備用狀態;S5、換熱器(5)泄漏檢修工況:在線電導率儀(22)檢測換熱器(5)的冷側進出水管,當換熱器(5)冷側出口管的電導率高于冷側入口管時,則換熱器(5)生泄漏或需要停止運行檢修,開啟事故排放自動閥(17),關閉冷側進口閥門(14)和冷側出口母管閥門(16),開啟補給水旁路自動閥門(18),保證鍋爐補水系統正常運行,關閉運行中的一臺換熱廢水泵(3)和熱側進口閥門(11);啟動備用換熱器(5)運行前,首先關閉故障換熱器(5)所有自動和手動閥門,再啟動備用的另一臺換熱器(5)運行,開啟備用換熱器(5)對應的熱側進口閥門(11)和冷側進口閥門(14),開啟冷側出口母管閥門(16),關閉鍋爐補給水旁路自動閥門(18),關閉事故排放自動閥(17),開啟一臺換熱廢水泵(3);S6、降溫池廢水超溫工況:開啟一臺抽水泵(9),當抽水泵(9)的出口母管出口溫度高于40℃時,關閉溫度給水閥(19),開啟溫度回水閥(20),將鍋爐排污廢水返回排污池(1)中,重新進行降溫處理;S7、當鍋爐進行事故排水,排污水量排污量異常,排放量超過換熱廢水泵(3)的設計流量,且排污池(1)內的水位存在溢流風險時,通過溢流管(21)溢流入降溫池(7)內暫存,待事故工況停止后,降溫池(7)中廢水通過溫度判斷是否回流排污池(1)內,重新降溫處理。
發明內容
本發明所要解決的技術問題是提供一種鍋爐排污廢水余熱回收系統及回收方法,可以減少廢水產水量、保證廢水進水溫度滿足系統要求和余熱回收的系統,以達到節能減排的環保要求。
本發明解決其技術問題所采用的技術方案是:
一種鍋爐排污廢水余熱回收系統,包括排污池和降溫池,所述排污池上連接有真空引水罐A的入口管,所述真空引水罐A的出口管連接有換熱廢水泵,所述換熱廢水泵上連接有換熱器的熱側入口母管,所述換熱器的熱側出口管與降溫池連接;
所述降溫池上連接有真空引水罐B的入口管,所述真空引水罐B的出口管連接有抽水泵的進口管,所述抽水泵的出口管為兩支,一支連接有降溫廢水管,另一支與排污池連接;
所述換熱器的冷側入口管連接有補給水泵的出水管,所述換熱器的冷側出口母管連接有鍋爐補水管,所述補給水泵的進水管連接有補給水箱。
所述換熱廢水泵的出口母管連接有Y型過濾器的入口管,所述Y型過濾器的出口管連接有熱端進水母管的一端,所述熱端進水母管的另一端與換熱器的熱側入口母管連接,所述熱端進水母管上設置有熱側進口閥門。
所述換熱器的熱側出口管連接有熱端出水母管的一端,所述熱端出水母管的另一端與降溫池連接,冷端進水母管上設置有冷側進口閥門。
所述補給水泵的出水管連接有冷端進水母管的一端,所述冷端進水母管的另一端與換熱器的冷側入口管連接,所述換熱器的冷側出口母管連接有冷端出水母管的一端,所述冷端出水母管的另一端與鍋爐補水管連接,所述冷端出水母管上設置有冷側出口母管閥門和事故排放自動閥。
所述冷端進水母管和冷端出水母管之間通過旁路管連通,所述旁路管設置有補給水旁路自動閥門。
還包括溫度給水閥、溫度回水閥、在線電導率儀、液位變送器和溫度變送器,所述降溫廢水管連接溫度給水閥,所述降溫廢水管與排污池之間設置溫度回水閥,所述降溫廢水管與抽水泵之間設置溫度變送器,所述排污池和降溫池上均設置液位變送器,所述熱端進水母管、熱端出水母管、冷端進水母管和冷端出水母管上均設置溫度變送器,所述冷端進水母管和冷端出水母管上均設置在線電導率儀。
所述排污池和降溫池之間通過溢流管連通,所述換熱廢水泵、換熱器、補給水泵和抽水泵均為兩臺。
一種鍋爐排污廢水余熱回收系統的回收方法,包括以下步驟:
S1、爐機組正常運行時,補給水泵處于持續運行狀態,鍋爐持續進行連排,間斷定排;鍋爐排污水通過排污管流入排污池內,運行時,啟動一臺換熱廢水泵,開啟熱側進口閥門、冷側進口閥門和冷側出口母管閥門,關閉補給水旁路自動閥門和事故排放自動閥;
S2、將排污池中的鍋爐排污廢水進行換熱,降溫池收集降溫后的鍋爐排污廢水,啟動一臺抽水泵,當抽水泵的出口母管處溫度不高于40℃時,開啟溫度給水閥,將降溫池7內的廢水通過降溫廢水管輸送出去,排污池內的鍋爐排污廢水進入換熱器,補給水箱內的水也進入換熱器內,鍋爐排污廢水的溫度通過換熱器傳遞給鍋爐補給水,鍋爐排污廢水的溫度降低后進入降溫池內,鍋爐補給水升溫后通過鍋爐補水管進入鍋爐補水點,同時完成了對排污水的降溫和熱能回收,轉化為鍋爐補給水的升溫;
S3、換熱器的熱側出口母管處超溫時,啟動備用工況;
換熱器的熱側出口母管溫度超過40℃時,表明一臺換熱器的換熱系數下降,換熱器5內部存在結垢情況;
此時,關閉一臺換熱器上對應的熱側進口閥門和冷側進口閥門,啟動另一臺換熱器運行,再開啟另一臺換熱器上對應的熱側進口閥門和冷側進口閥門,實現換熱器備用自動切換;
S4、換熱器化學清洗工況;
檢查一臺換熱器內部是否存在結垢情況,若存在,則關閉換熱器熱側和冷側的進出口手動閥門,對換熱器進行化學清洗;
清洗完畢后,打開該換熱器的熱側和冷側進出口手動閥門,使該換熱器處于備用狀態;
S5、換熱器泄漏檢修工況:在線電導率儀檢測換熱器的冷側進出水管,當換熱器冷側出口管的電導率高于冷側入口管時,則換熱器生泄漏或需要停止運行檢修,開啟事故排放自動閥,關閉冷側進口閥門和冷側出口母管閥門,開啟補給水旁路自動閥門,保證鍋爐補水系統正常運行,關閉運行中的一臺換熱廢水泵和熱側進口閥門;
啟動備用換熱器運行前,首先關閉故障換熱器所有自動和手動閥門,再啟動備用的另一臺換熱器運行,開啟備用換熱器對應的熱側進口閥門和冷側進口閥門,開啟冷側出口母管閥門,關閉鍋爐補給水旁路自動閥門,關閉事故排放自動閥,開啟一臺換熱廢水泵;
S6、降溫池廢水超溫工況:
開啟一臺抽水泵,當抽水泵的出口母管出口溫度高于40℃時,關閉溫度給水閥,開啟溫度回水閥,將鍋爐排污廢水返回排污池中,重新進行降溫處理;
S7、當鍋爐進行事故排水,排污水量排污量異常,排放量超過換熱廢水泵的設計流量,且排污池1內的水位存在溢流風險時,通過溢流管溢流入降溫池內暫存,待事故工況停止后,降溫池中廢水通過溫度判斷是否回流排污池內,重新降溫處理。
本發明的有益效果是:
1.通過換熱器將95℃的鍋爐排污廢水內的熱量傳遞給補給水,補給水的溫度升高后,通過冷端出水母管輸送到鍋爐補水管中,最后輸送到鍋爐中利用,鍋爐排污廢水的溫度降低到40℃以下后,經過熱端出水母管流入降溫池內,最后,經過抽水泵通過降溫廢水管排放出,不需要給鍋爐排污廢水內直接加水降溫,將鍋爐排污廢水產生的余熱加以利用,減少廢水產水量、保證廢水進水溫度滿足廢水處理系統要求和余熱回收到補給水,以達到節能減排的環保要求,解決水資源浪費、廢水處理量大、廢水處理要求溫度低和鍋爐排污廢水熱能回收的問題。
2.通過換熱器冷熱側進出口設自動閥門、在線溫度和電導率控制,實現備用設備自動切換啟停。
3.通過溢流管將排污池和降溫池連通,當高于排污池溢流水位時,廢水從排污池溢流進入降溫池,排污池和降溫池的總容量可以容納機組事故工況排水量。
4.真空引水罐A置于排污池頂部,安裝在排污池和換熱廢水泵之間,換熱廢水泵為離心泵置于排污池頂部,相比潛水泵,不會因為高溫高鹽而被腐蝕,使用壽命更長。
5.通過Y型過濾器以節流大顆粒雜質,以免換熱器被大顆粒雜質污堵。
(發明人:李婉;張曉勤;賈榮;周再舉;李曄;李冰峰)






